Page 3 - Table des matières
3 Cypress Guide d’utilisation, d’entretien et d’installation ZEPHYRONLINE.COM Table des matières Page Consignes de sécurité ....................................................................... 4-6 Types d’avertissements de sécurité ..................................................... 4 Sécurité ...
Page 4 - Consignes de sécurité
4 Cypress Guide d’utilisation, d’entretien et d’installation C Y P R E S S M U R P R O Consignes de sécurité Votre sécurité et celle des gens qui vous entourent sont très importantes. Ce manuel contient de nombreux messages de sécurité relatifs à votre appareil. Lisez tous les messages et conformez-...
Page 5 - AVERTISSEMENT
5 Cypress Guide d’utilisation, d’entretien et d’installation ZEPHYRONLINE.COM Consignes de sécurité LISEZ ET CONSERVEZ CES INSTRUCTIONS AVERTISSEMENT AVERTISSEMENT - POUR RÉDUIRE LE RISQUE DE BLESSURE DES PERSONNES EN CAS D’INCENDIE DE GRAISSE SUR LE HAUT DE LA CUISINIÈRE, RESPECTEZ CE QUI SUITa:a) ...
Page 7 - Liste de matériel
7 Cypress Guide d’utilisation, d’entretien et d’installation ZEPHYRONLINE.COM Liste de matériel M6 x 1” (4) M6 x 1-1/2” (4) M6 x 2” (4) M4 x 8 (4) Wire Caps (3) 3/16 x 3/8 (4) Pièces non fournies Conduits, conduits et tous les outils d’installationRaccord de câble (si requis par les codes locaux)Acc...
Page 8 - Instructions d’installation; Feuille de calcul pour le conduit d’aération
8 Cypress Guide d’utilisation, d’entretien et d’installation C Y P R E S S M U R P R O Instructions d’installation Total = 3- 1/ 4” x 10” 1 pi x ( ) = pi 5 pi x ( ) = pi 20 pi x ( ) = pi 6”, 7”, 8”, 10” 15 pi x ( ) = pi 6”, 7”, 8”, 10” 9 pi x ( ) = pi pi 6”, 7”, 8”, 10” 1 pi x ( ) = pi Total = 6”, 7...
Page 9 - Hauteur de montage, dégagement et gaine
9 Cypress Guide d’utilisation, d’entretien et d’installation ZEPHYRONLINE.COM Instructions d’installation Hauteur de montage, dégagement et gaine 36 po 30 po min.36 po max. Un conduit rond d’au moins 10 po est recommandé pour maintenir une efficacité maximale du débit d’air. Utilisez toujours unique...
Page 10 - Options de conduits; ATTENTION
10 Cypress Guide d’utilisation, d’entretien et d’installation C Y P R E S S M U R P R O Instructions d’installation Options de conduits ► Utilisez uniquement des conduits métalliques rigides à paroi simple. ► Fixez toutes les connexions avec des vis à tôle et collez tous les joints avec du ruban arg...
Page 11 - Spécifications de la hotte
11 Cypress Guide d’utilisation, d’entretien et d’installation ZEPHYRONLINE.COM Instructions d’installation Spécifications de la hotte Vue de dessus Vue de côté Vue arrière Conduits et dimensions électriques 15 po 32 po 4 po 18 po 11-9/16 po 1-3/4 po 1-1/16 po 11-9/16 po 6-1/16 po 10-3/8 po 14-3/16 p...
Page 12 - Fourniture électrique
12 Cypress Guide d’utilisation, d’entretien et d’installation C Y P R E S S M U R P R O Instructions d’installation Fourniture électrique Pour votre sécurité personnelle, retirez le fusible de la maison ou ouvrez le disjoncteur avant de commencer l’installation. N’utilisez pas de rallonge ni de fich...
Page 13 - Montage de la hotte
13 Cypress Guide d’utilisation, d’entretien et d’installation ZEPHYRONLINE.COM Instructions d’installation Montage de la hotte 1. Sélectionnez l’application de conduit préférée (verticale ou horizontale) et préparez la hotte. Reportez-vous à la page 14 pour la conversion des conduits horizontaux. 2....
Page 14 - Conversion de conduits horizontaux
14 Cypress Guide d’utilisation, d’entretien et d’installation C Y P R E S S M U R P R O Instructions d’installation Conversion de conduits horizontaux Cette hotte est équipée par défaut d’une option de conduit vertical rond de 10”. Pour convertir un conduit vertical rond de 10” en conduit horizontal...
Page 16 - Fonctionnalités et commandes; Commandes rotatives
16 Cypress Guide d’utilisation, d’entretien et d’installation C Y P R E S S M U R P R O Fonctionnalités et commandes Commandes rotatives OFF OFF OFF 1 2 3 1 2 1 Ventilateur Marche/Arrêt/Sélection de vitesse 2 Lumières tamisées/lumineuses/éteintes 1 Ventilateur Marche/Arrêt/Sélection de vitesse 2 Lum...
Page 17 - Entretien; Nettoyage de la hotte et du filtre
17 Cypress Guide d’utilisation, d’entretien et d’installation ZEPHYRONLINE.COM Entretien Nettoyage de la hotte et du filtre Entretien de surface ► N’utilisez pas de détergents corrosifs, de détergents abrasifs ou de nettoyants pour four. ► N’utilisez aucun produit contenant un agent de blanchiment c...
Page 19 - Schéma de câblage; Schéma
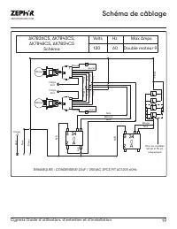
19 Cypress Guide d’utilisation, d’entretien et d’installation ZEPHYRONLINE.COM Schéma de câblage AK7836CS, AK7842CS, AK7848CS, AK7854CS Schéma Volts Hz Max Amps 120 60 Double moteur 9 REMARQUES : CONDENSEUR 22uF / 250VAC 2PCS FIT AC120V 60Hz Moteur Moteur Corps Vert Corps Vert Rouge Jaune Bleu Marr ...
Page 20 - Dépannage
20 Cypress Guide d’utilisation, d’entretien et d’installation C Y P R E S S M U R P R O Dépannage Après l'installation, l'appareil ne fonctionne pas. La source d'alimentation n'est pas allumée. Assurez-vous que le disjoncteur et l’appareil sont sous tension. La ligne d'alimentation et le connecteur ...
Page 22 - Liste des pièces et accessoires
22 Cypress Guide d’utilisation, d’entretien et d’installation C Y P R E S S M U R P R O Liste des pièces et accessoires La description Numéro d’article Pièces de rechange LumiLight LED, 6W Z0B0050 Filtre déflecteur pro (chacun) 50210031 Accessoires optionnels Couvercle de conduit de 12 po (36 po) AK...
Page 23 - Garantie limitée
23 Cypress Guide d’utilisation, d’entretien et d’installation ZEPHYRONLINE.COM Garantie limitée Zephyr Ventilation, LLC (désigné aux présentes sous le nom de « nous ») garantit au premier acheteur (désigné aux présentes sous le nom de « vous » ou « votre ») de produits Zephyr (les « Produits ») que ...
Page 24 - Enregistrement du produit; C’EST IMPORTANT
24 Cypress Guide d’utilisation, d’entretien et d’installation C Y P R E S S M U R P R O Enregistrement du produit Nous vous félicitons d’avoir acheté une produit Zephyr. Veuillez prendre un moment pour enregis-trer votre nouvelle produit au www.zephyronline.com/registration Zephyr Ventilation | 2277...