Zephyr AK8300BSX - Manuel d'utilisation

Zephyr AK8300BSX

Hotte de cuisine Zephyr AK8300BSX - Manuel d'utilisation, à lire gratuitement en ligne au format PDF. Nous espérons que cela vous aidera à résoudre toutes les questions que vous pourriez avoir. Si vous avez encore des questions, contactez-nous via le formulaire de contact.

1 Page 1
2 Page 2
3 Page 3
4 Page 4
5 Page 5
6 Page 6
7 Page 7
8 Page 8
9 Page 9
10 Page 10
11 Page 11
12 Page 12
13 Page 13
14 Page 14
15 Page 15
16 Page 16
17 Page 17
18 Page 18
19 Page 19
20 Page 20
21 Page 21
22 Page 22
23 Page 23
24 Page 24
25 Page 25
26 Page 26
27 Page 27
28 Page 28
29 Page 29
30 Page 30
31 Page 31
32 Page 32
Page: / 32

Table des matières:

  • Page 3 – Tornado II; FR Guide d’utilisation, d’entretien et d’installation; Tornado III
  • Page 5 – Table des matières
  • Page 6 – Consignes de sécurité
  • Page 7 – AVERTISSEMENT
  • Page 9 – Liste de matériel
  • Page 10 – Instructions d’installation; Feuille de calcul pour le conduit d’aération
  • Page 11 – Hauteur de montage, dégagement et gaine
  • Page 12 – Options de conduits; ATTENTION
  • Page 13 – Spécifications de la hotte; Haut
  • Page 14 – Fourniture électrique
  • Page 15 – Préparation et installation
  • Page 16 – Repositionnement du boîtier électrique
  • Page 17 – Installation de ventilateur interne simple et double AK8300BSX
  • Page 18 – Préparation du ventilateur à distance AK8300BSX
  • Page 19 – Fonctionnalités et commandes; Commandes tactiles
  • Page 21 – Télécommande RF
  • Page 23 – Entretien; Nettoyage de la hotte et du filtre
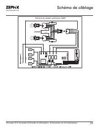
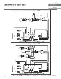
  • Page 25 – Schéma de câblage
  • Page 27 – Dépannage
  • Page 29 – Liste des pièces et accessoires
  • Page 31 – Garantie limitée
  • Page 32 – Enregistrement du produit; C’EST IMPORTANT
Téléchargement du manuel

2

Tornado II & Tornado III Use, Care, and Installation Guide

T O R N A D O I I &

T O R N A D O I I I

I N S E R T

P R O

„Téléchargement du manuel“ signifie que vous devez attendre que le fichier soit complètement chargé avant de pouvoir le lire en ligne. Certains manuels sont très volumineux, et le temps de chargement dépend de la vitesse de votre connexion Internet.

Résumé

Page 3 - Tornado II; FR Guide d’utilisation, d’entretien et d’installation; Tornado III

WWW.ZEPHYRONLINE.COM JAN23.0301 Tornado II AK8200BS EN Use, Care, and Installation Guide FR Guide d’utilisation, d’entretien et d’installation Tornado III AK8300BSX (ventilateur vendu séparément)

Page 5 - Table des matières

3 Tornado II & Tornado III Guide d’utilisation, d’entretien et d’installation ZEPHYRONLINE.COM Table des matières Page Consignes de sécurité ....................................................................... 4-6 Types d’avertissements de sécurité ...............................................

Page 6 - Consignes de sécurité

4 Tornado II & Tornado III Guide d’utilisation, d’entretien et d’installation I N S É R E R P R O T O R N A D O I I & T O R N A D O I I I Consignes de sécurité Votre sécurité et celle des gens qui vous entourent sont très importantes. Ce manuel contient de nombreux messages de sécurité relat...

Autres modèles de hottes de cuisine Zephyr

Tous les hottes de cuisine Zephyr