Page 3 - Tornado II; FR Guide d’utilisation, d’entretien et d’installation; Tornado III
WWW.ZEPHYRONLINE.COM JAN23.0301 Tornado II AK8200BS EN Use, Care, and Installation Guide FR Guide d’utilisation, d’entretien et d’installation Tornado III AK8300BSX (ventilateur vendu séparément)
Page 5 - Table des matières
3 Tornado II & Tornado III Guide d’utilisation, d’entretien et d’installation ZEPHYRONLINE.COM Table des matières Page Consignes de sécurité ....................................................................... 4-6 Types d’avertissements de sécurité ...............................................
Page 6 - Consignes de sécurité
4 Tornado II & Tornado III Guide d’utilisation, d’entretien et d’installation I N S É R E R P R O T O R N A D O I I & T O R N A D O I I I Consignes de sécurité Votre sécurité et celle des gens qui vous entourent sont très importantes. Ce manuel contient de nombreux messages de sécurité relat...
Page 7 - AVERTISSEMENT
5 Tornado II & Tornado III Guide d’utilisation, d’entretien et d’installation ZEPHYRONLINE.COM Consignes de sécurité LISEZ ET CONSERVEZ CES INSTRUCTIONS AVERTISSEMENT AVERTISSEMENT - POUR RÉDUIRE LE RISQUE DE BLESSURE DES PERSONNES EN CAS D’INCENDIE DE GRAISSE SUR LE HAUT DE LA CUISINIÈRE, RESPE...
Page 9 - Liste de matériel
7 Tornado II & Tornado III Guide d’utilisation, d’entretien et d’installation ZEPHYRONLINE.COM Liste de matériel Pièces fournies (AK8200BS) Quantité Partie 1 Insérer hotte 2 Filtres à chicane pro 2 LumiLight LED, 6 W (pré-installé) 1 Double ventilateur interne (pré- installé) 1 Adaptateur rond 1...
Page 10 - Instructions d’installation; Feuille de calcul pour le conduit d’aération
8 Tornado II & Tornado III Guide d’utilisation, d’entretien et d’installation I N S É R E R P R O T O R N A D O I I & T O R N A D O I I I Instructions d’installation Total = 3- 1/ 4” x 10” 1 pi x ( ) = pi 5 pi x ( ) = pi 20 pi x ( ) = pi 6”, 7”, 8”, 10” 15 pi x ( ) = pi 6”, 7”, 8”, 10” 9 pi ...
Page 11 - Hauteur de montage, dégagement et gaine
9 Tornado II & Tornado III Guide d’utilisation, d’entretien et d’installation ZEPHYRONLINE.COM Instructions d’installation Hauteur de montage, dégagement et gaine Un conduit rond d’au moins 10 po doit être utilisé pour l’AK8200BS afin de maintenir une efficacité maximale du débit d’air. Un condu...
Page 12 - Options de conduits; ATTENTION
10 Tornado II & Tornado III Guide d’utilisation, d’entretien et d’installation I N S É R E R P R O T O R N A D O I I & T O R N A D O I I I Instructions d’installation Options de conduits ► Utilisez uniquement des conduits métalliques rigides à paroi simple. ► Fixez toutes les connexions avec...
Page 13 - Spécifications de la hotte; Haut
11 Tornado II & Tornado III Guide d’utilisation, d’entretien et d’installation ZEPHYRONLINE.COM Instructions d’installation Spécifications de la hotte 5-1/4 po 11-7/16 po 14-11/16 po 2- 1/ 2 po 15-13/16 po 9-15/16 po 10-3/ 8 po 14-3/16 po 13- 7/ 8 po 6-3/ 8 po 35-7/16 po 38-3/8 po L/C L/C 33-3/4...
Page 14 - Fourniture électrique
12 Tornado II & Tornado III Guide d’utilisation, d’entretien et d’installation I N S É R E R P R O T O R N A D O I I & T O R N A D O I I I Instructions d’installation Fourniture électrique Pour votre sécurité personnelle, retirez le fusible de la maison ou ouvrez le disjoncteur avant de comm...
Page 15 - Préparation et installation
13 Tornado II & Tornado III Guide d’utilisation, d’entretien et d’installation ZEPHYRONLINE.COM Instructions d’installation Préparation et installation Au moins deux installateurs sont nécessaires en raison du poids et de la taille de la insérer. AVERTISSEMENT 1. Installez le ventilateur dans le...
Page 16 - Repositionnement du boîtier électrique
14 Tornado II & Tornado III Guide d’utilisation, d’entretien et d’installation I N S É R E R P R O T O R N A D O I I & T O R N A D O I I I Instructions d’installation Repositionnement du boîtier électrique 1. Retirez les (2) vis du boîtier électrique devant le boîtier du ventilateur. 2. Posi...
Page 17 - Installation de ventilateur interne simple et double AK8300BSX
15 Tornado II & Tornado III Guide d’utilisation, d’entretien et d’installation ZEPHYRONLINE.COM Instructions d’installation Installation de ventilateur interne simple et double AK8300BSX 1. Positionnez la plaque du ventilateur sur le support à l’arrière de la hotte et faites-la pivoter vers le h...
Page 18 - Préparation du ventilateur à distance AK8300BSX
16 Tornado II & Tornado III Guide d’utilisation, d’entretien et d’installation I N S É R E R P R O T O R N A D O I I & T O R N A D O I I I Instructions d’installation Préparation du ventilateur à distance AK8300BSX 1. Placez l’adaptateur rond de 10 po sur le dessus du insérer hotte et fixez-...
Page 19 - Fonctionnalités et commandes; Commandes tactiles
17 Tornado II & Tornado III Guide d’utilisation, d’entretien et d’installation ZEPHYRONLINE.COM Fonctionnalités et commandes Commandes tactiles Lumière: faible, moyen, élevé, désactivé Arrêt à retardement (5 min.) Afficheur (Vitesse, arrêt à retardement, nettoyage des filtres) Choix de 3 vitesse...
Page 21 - Télécommande RF
19 Tornado II & Tornado III Guide d’utilisation, d’entretien et d’installation ZEPHYRONLINE.COM Fonctionnalités et commandes Télécommande RF Attention FCC Pour assurer la conformité continue, tout changement ou modification non expressément approuvé par la partie responsable de la conformité peu...
Page 23 - Entretien; Nettoyage de la hotte et du filtre
21 Tornado II & Tornado III Guide d’utilisation, d’entretien et d’installation ZEPHYRONLINE.COM Entretien Nettoyage de la hotte et du filtre Entretien de surface ► N’utilisez pas de détergents corrosifs, de détergents abrasifs ou de nettoyants pour four. ► N’utilisez aucun produit contenant un a...
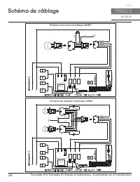
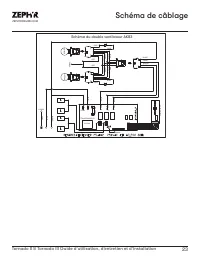
Page 25 - Schéma de câblage
23 Tornado II & Tornado III Guide d’utilisation, d’entretien et d’installation ZEPHYRONLINE.COM Schéma de câblage Schéma du double ventilateur AK83 GRIS NOIR BLEU R OUGE JA UNE BL ANC BLEU R OUGE JA UNE BL ANC GRIS NOIR VERT VERT CORPS MOTEUR MOTEUR BLEU ROUGE JAUNE BLANC CORPS VER T NOIR BL ANC...
Page 27 - Dépannage
25 Tornado II & Tornado III Guide d’utilisation, d’entretien et d’installation ZEPHYRONLINE.COM Dépannage Après l'installation, l'unité ne fonctionne pas. La source d'alimentation n'est pas allumée. Assurez-vous que le disjoncteur et l’appareil sont sous tension. La ligne d'alimentation et le co...
Page 29 - Liste des pièces et accessoires
27 Tornado II & Tornado III Guide d’utilisation, d’entretien et d’installation ZEPHYRONLINE.COM Liste des pièces et accessoires La description Numéro d’article Pièces de rechange Ventilateur interne simple (AK8300BSX) CBI-290C Ventilateur interne simple (AK8300BSX) CBI-390A Ventilateur interne s...
Page 31 - Garantie limitée
29 Tornado II & Tornado III Guide d’utilisation, d’entretien et d’installation ZEPHYRONLINE.COM Garantie limitée Zephyr Ventilation, LLC (désigné aux présentes sous le nom de « nous ») garantit au premier acheteur (désigné aux présentes sous le nom de « vous » ou « votre ») de produits Zephyr (l...
Page 32 - Enregistrement du produit; C’EST IMPORTANT
30 Tornado II & Tornado III Guide d’utilisation, d’entretien et d’installation I N S É R E R P R O T O R N A D O I I & T O R N A D O I I I Enregistrement du produit Nous vous félicitons d’avoir acheté une produit Zephyr. Veuillez prendre un moment pour enregis-trer votre nouvelle produit au ...