Page 3 - TABLE DES MA; Heat Sentry
DIRECTIVES D’INST ALLA TION, D’UTILISA TION ET D’ENTRETIEN TABLE DES MA TIÈRES 2 Sécurité . . . . . . . . . . . . . . . . . . . . . . . . . . . . . . . . . . . . . . . . . . . . . . . . . . . . 3-4 Installation . . . . . . . . . . . . . . . . . . . . . . . . . . . . . . . . . . . . . . . . . . . . ....
Page 4 - SÉCURITÉ; AVERTISSEMENT; Installateur : Laisser ce manuel au propriétaire.; Veuillez lire et conserver ces directives.
DIRECTIVES D’INST ALLATION, D’UTILISA TION ET D’ENTRETIEN SÉCURITÉ 3 ! AVERTISSEMENT AFIN DE RÉDUIRE LES RISQUES D’INCENDIE, D’ÉLECTROCUTION OU DE BLESSURES CORPORELLES, SUIVEZ LES DIRECTIVES SUIVANTES : • N’utilisez cet appareil que de la façon prévue par le manufacturier. Si vous avez des question...
Page 5 - ATTENTION
DIRECTIVES D’INST ALLA TION, D’UTILISA TION ET D’ENTRETIEN SÉCURITÉ 4 ! ATTENTION ! • Pour une utilisation résidentielle et à l’intérieur seulement.• Afin de réduire les risques d’incendie et évacuer l’air adéquatement, assurez-vous que les conduits évacuent l’air à l’extérieur. Ne pas évacuer l’air...
Page 6 - OUTILS ET ACCESSOIRES RECOMMANDÉS
DIRECTIVES D’INST ALLATION, D’UTILISA TION ET D’ENTRETIEN INSTALLA TION 5 H OTTE ENCASTRÉE C ONDUIT ROND DE 6 PO , DE 8 PO OU DE 3¼ PO X 10 PO C ONDUIT DE 3¼ PO X 10 PO D E 24 PO MIN . À 30 PO MAX . AU - DESSUS DE LA SURFACE DE CUISSON C APUCHON DE MUR C APUCHON DE TOIT C ÂBLAGE DOMESTIQUE FIG. 1 Po...
Page 7 - RETRAIT DES SUPPORTS D’ARMOIRE; RETRAIT DES ADAPTATEURS/VOLETS
DIRECTIVES D’INST ALLA TION, D’UTILISA TION ET D’ENTRETIEN INST ALLA TION 6 RETRAIT DES SUPPORTS D’ARMOIRE Détacher les supports d’armoire (en gris dans la FIG. 3) de l’arrière de la hotte encastrée en retirant ses 3 vis de retenue. Se défaire des vis. Plier les supports vers le haut et le bas jusqu...
Page 8 - PRÉPARATION DE L’ARMOIRE
DIRECTIVES D’INST ALLATION, D’UTILISA TION ET D’ENTRETIEN INSTALLA TION 7 A = 10¼ po (tous les appareils) B = 22 ¹/ 16 ” po (HBN1246SS) B = 28 ¹/ 16 po (HBN1306SS) PRÉPARATION DE L’ARMOIRE AVERTISSEMENT L’armoire doit être fixée aux montants ou autre structure derrière la cloison pour supporter le p...
Page 9 - PRÉPARATION DE L’ARMOIRE (
DIRECTIVES D’INST ALLA TION, D’UTILISA TION ET D’ENTRETIEN INST ALLA TION 8 PRÉPARATION DE L’ARMOIRE ( SUITE ) 5. Installer les supports d’armoire comme suit (FIG. 9) : Placer le support au même niveau que le bas du panneau droit de l’armoire, en centrant la marque de l’emplacement des crochets (...
Page 11 - PRÉPARATION DE L’APPAREIL
DIRECTIVES D’INST ALLA TION, D’UTILISA TION ET D’ENTRETIEN INST ALLA TION 10 PRÉPARATION DE L’APPAREIL T OUTES LES INSTALLATIONS 1. Le cas échéant, retirer toute présence de pellicule de plastique protectrice sur la hotte ou ses pièces. 2. Retirer les filtres à chicanes hybrides en appuyant sur le l...
Page 12 - PRÉPARATION DE L’APPAREIL (
DIRECTIVES D’INST ALLATION, D’UTILISA TION ET D’ENTRETIEN INSTALLA TION 11 FIG. 20 ÉCROUS PRÉPARATION DE L’APPAREIL ( SUITE ) I NSTALLATION EN ÉVACUATION HORIZONTALE SEULEMENT ( SUITE ) 7. Retirer les 4 vis (2 par côté) retenant la plaque de support du ventilateur au dessus de la hotte (FIG. 19). So...
Page 13 - INSTALLATION DE L’APPAREIL
DIRECTIVES D’INST ALLA TION, D’UTILISA TION ET D’ENTRETIEN INST ALLA TION 12 INSTALLATION DE L’APPAREIL 1. Acheminer le câble d’alimentation électrique du panneau de distribution jusqu’à l’emplacement de l’appareil. Prévoir une longueur de 2 pi à l’intérieur de l’armoire. Passer le câble d’alimentat...
Page 14 - INSTALLATION DE L’APPAREIL (
DIRECTIVES D’INST ALLATION, D’UTILISA TION ET D’ENTRETIEN INSTALLA TION 13 FIG. 26 VUE DE CÔTÉ DU VOLET CONDUIT FIG. 27 A B INSTALLATION DE L’APPAREIL ( SUITE ) 3. Lever la hotte jusqu’à ce que son rebord s’appuie sur la base de l’armoire. Fixer la hotte à l’armoire à l’aide de 4 vis à bois n ˚ 8 x ...
Page 15 - RACCORDEMENT DU CONDUIT
DIRECTIVES D’INST ALLA TION, D’UTILISA TION ET D’ENTRETIEN INST ALLA TION 14 INSTALLATION DE L’APPAREIL ( SUITE ) I NSTALLATION EN ÉVACUATION HORIZONTALE SEULEMENT ( SUITE ) 6. Réinstaller et fixer le châssis sur la hotte à l’aide des 4 vis de retenue (deux par côté, encerclées dans la FIG. 28). Bra...
Page 16 - BRANCHEMENT ÉLECTRIQUE
DIRECTIVES D’INST ALLATION, D’UTILISA TION ET D’ENTRETIEN INSTALLA TION 15 FIG. 31 PATTES FIL BLANC FIG. 30 VIS VERTE DE MISE À LA TERRE FIL NOIR CÂBLE D’ALIMENTATION ÉLECTRIQUE BRANCHEMENT ÉLECTRIQUE AVERTISSEMENT Risque d’électrocution. Le raccordement électrique doit être effectué par du personne...
Page 17 - FONCTIONNEMENT; COMMANDE À EFFLEUREMENT
DIRECTIVES D’INST ALLA TION, D’UTILISA TION ET D’ENTRETIEN FONCTIONNEMENT 16 COMMANDE À EFFLEUREMENT MARCHE/ARRÊT principal : Appuyer sur cette touche pour allumer l’éclairage et démarrer le ventilateur à la dernière intensité sauvegardée. Le rétroéclairage de cette touche, ainsi que cel...
Page 20 - HEAT SENTRY; ACTIVATION DE L’OPTION CODE READY; TECHNOLOGY; PROCÉDURE CRT
DIRECTIVES D’INST ALLATION, D’UTILISA TION ET D’ENTRETIEN FONCTIONNEMENT 19 HEAT SENTRY MC Votre appareil est équipé d’un thermostat HEAT SENTRY MC . Ce thermostat est un dispositif qui activera ou augmentera la vitesse du ventilateur s’il détecte une chaleur excessive au-dessus de la surface de cui...
Page 21 - ENTRETIEN ET NETTO; ENTRETIEN
DIRECTIVES D’INST ALLA TION, D’UTILISA TION ET D’ENTRETIEN ENTRETIEN ET NETTO YAGE 20 ENTRETIEN TOUJOURS COUPER L’ALIMENTATION ÉLECTRIQUE AVANT D’EFFECTUER UNE QUELCONQUE OPÉRATION SUR CET APPAREIL. Filtres à chicanes hybrides Les filtres à chicanes hybrides doivent êtres nettoyés fréquemment. Utili...
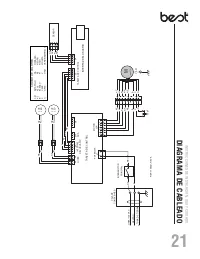
Page 22 - SCHÉMA ÉLECTRIQUE
DIRECTIVES D’INST ALLATION, D’UTILISA TION ET D’ENTRETIEN SCHÉMA ÉLECTRIQUE 21 G BR BLA N O RE PE BL E R N R N R N M M V/J 6 LUMIÈRE DEL N J BL E R BL E P R O N BLA 7 5 4 3 2 1 N 25 µ F G BR 8 9 2 1 R N 2 1 CARTE DE COMMANDE J4 5 J9 1 2 3 4 5 6 7 J2A 43 21 12 3 1 3 J1 J5 21 21 12 3 4 J10 J8 BOÎTE DE...
Page 23 - PIÈCES DE RECHANGE
DIRECTIVES D’INST ALLA TION, D’UTILISA TION ET D’ENTRETIEN PIÈCES DE RECHANGE 22 B C D K L M E F G H I J R EPÈRE N° DE PIÈCE D ESCRIPTION HBN1246SS HBN1306SS 1 SV08487-36 A DAPTATEUR / VOLET 6 PO ROND 1 1 2 S99271379 C ONDENSATEUR 25 μ F 1 1 3 S97021509 V ENTILATEUR 600 PI ³/ MIN 1 1 4 S1108581 C AR...
Page 24 - GARANTIE
23 DIRECTIVES D’INST ALLATION, D’UTILISA TION ET D’ENTRETIEN GARANTIE GARANTIE LIMITÉE DE 5 ANS SUR LES PRODUITS BEST MC Période de garantie et exclusions : Broan-NuTone LLC (l’« entreprise ») garantit au consommateur qui achète son produit (« vous ») que le produit (le « produit ») restera exempt d...