Best CP57IQT602SB - Manuel d'utilisation

Best CP57IQT602SB

Hotte de cuisine Best CP57IQT602SB - Manuel d'utilisation, à lire gratuitement en ligne au format PDF. Nous espérons que cela vous aidera à résoudre toutes les questions que vous pourriez avoir. Si vous avez encore des questions, contactez-nous via le formulaire de contact.

1 Page 1
2 Page 2
3 Page 3
4 Page 4
5 Page 5
6 Page 6
7 Page 7
8 Page 8
9 Page 9
10 Page 10
11 Page 11
12 Page 12
13 Page 13
14 Page 14
15 Page 15
16 Page 16
17 Page 17
18 Page 18
19 Page 19
20 Page 20
21 Page 21
22 Page 22
23 Page 23
24 Page 24
Page: / 24

Table des matières:

  • Page 1 – CONÇUES POUR USAGE DOMESTIQUE SEULEMENT; INSTALLATEUR : LAISSER CE GUIDE AU PROPRIÉTAIRE.; LIRE ET CONSERVER CES DIRECTIVES; GUIDE D’INSTALLATION
  • Page 2 – AFIN DE RÉDUIRE LES RISQUES DE FEU DE CUISINIÈRE :; Kitchen Fire Safety Tips; AVERTISSEMENT
  • Page 4 – HOTTE ENCASTRABLE
  • Page 5 – INSTALLER LES CONDUITS ET LE CÂBLAGE ÉLECTRIQUE; de 8 po et d'une longueur minimale de 12 po pour un conduit de 10 po.
  • Page 6 – PRÉPARER L’INSTALLATION; PRÉPARATION DE L’ARMOIRE POUR HOTTE
  • Page 7 – RETIRER LA GOUTTIÈRE; Glisser la gouttière complètement vers la gauche ou
  • Page 8 – ÉRIE; RETIRER LE PANNEAU INFÉRIEUR; ÉRIES
  • Page 9 – recommandé
  • Page 10 – Placer la hotte encastrable sous son armoire.; VENTILATEURS INTERNES :; Passer le fil d’alimentation électrique à travers le; NE; Remettre en place le couvercle de la boîte; VENTILATEURS EXTÉRIEURS OU EN LIGNE; : Voir les directives incluses avec ce; INSTALLER LA PLAQUE VENTILATEUR POUR VENTILATEURS EXTERNES; INSTALLER LA HOTTE ENCASTRABLE; ATTENTION
  • Page 11 – REMETTRE LA GOUTTIÈRE EN PLACE; REMETTRE EN PLACE LE PANNEAU INFÉRIEUR
  • Page 12 – CALIBRER LE VENTILATEUR IQ; SÉRIES; RÉINSTALLER LES FILTRES À CHICANE HYBRIDES
  • Page 13 – Nettoyage de la hotte encastrable
  • Page 14 – HEAT SENTRY; la DEL du bouton de la vitesse
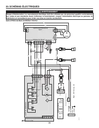
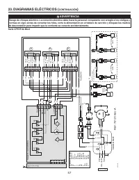
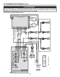
  • Page 15 – SCHÉMAS ÉLECTRIQUES; Série CP55IQ de Best (ventilateur interne); CA
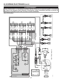
  • Page 16 – ign; Série CP57IQT de Best (ventilateur double); SUITE
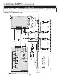
  • Page 17 – Série CP57E de Best
  • Page 18 – N° P; CC; PIÈCES DE REMPLACEMENT; Séries CP55IQ et CP57IQT de Best
  • Page 20 – dispositions de la garantie limitée restent valides.; Best
Téléchargement du manuel

SÉRIES CP55IQ, CP57IQT ET CP57E

CONÇUES POUR USAGE DOMESTIQUE SEULEMENT

INSTALLATEUR : LAISSER CE GUIDE AU PROPRIÉTAIRE.

PROPRIÉTAIRE : DIRECTIVES D’UTILISATION ET D’ENTRETIEN

EN PAGES 33

ET

34.

LIRE ET CONSERVER CES DIRECTIVES

BEST; Hartford, Wisconsin www.BestRangeHoods.com 800 558-1711
BEST; Drummondville, QC, Canada www.BestRangeHoods.com 866 737-7770

Pour enregistrer votre produit en ligne ou pour obtenir plus d’information, veuillez consulter le www.BestRangeHoods.com

SV21422 rév. 10

!

!

HB0132

GUIDE D’INSTALLATION

„Téléchargement du manuel“ signifie que vous devez attendre que le fichier soit complètement chargé avant de pouvoir le lire en ligne. Certains manuels sont très volumineux, et le temps de chargement dépend de la vitesse de votre connexion Internet.

Résumé

Page 1 - CONÇUES POUR USAGE DOMESTIQUE SEULEMENT; INSTALLATEUR : LAISSER CE GUIDE AU PROPRIÉTAIRE.; LIRE ET CONSERVER CES DIRECTIVES; GUIDE D’INSTALLATION

SÉRIES CP55IQ, CP57IQT ET CP57E CONÇUES POUR USAGE DOMESTIQUE SEULEMENT INSTALLATEUR : LAISSER CE GUIDE AU PROPRIÉTAIRE. PROPRIÉTAIRE : DIRECTIVES D’UTILISATION ET D’ENTRETIEN EN PAGES 33 ET 34. LIRE ET CONSERVER CES DIRECTIVES BEST; Hartford, Wisconsin www.BestRangeHoods.com 800 558-1711BEST; Drumm...

Page 2 - AFIN DE RÉDUIRE LES RISQUES DE FEU DE CUISINIÈRE :; Kitchen Fire Safety Tips; AVERTISSEMENT

22 AFIN DE RÉDUIRE LES RISQUES D’INCENDIE, D’ÉLECTROCUTION OU DE BLESSURES CORPORELLES, SUIVEZ LES DIRECTIVES SUIVANTES : 1. N’utilisez cet appareil que de la façon prévue par le manufacturier. Si vous avez des questions, contactez le manufacturier à l’adresse ou au numéro de téléphone indiqués dans...

Page 4 - HOTTE ENCASTRABLE

24 HL0208 - + ¤ - SYSTÈME DE HOTTE ENCASTRABLE - SÉRIE CP57E M ODÈLE 441 (C APUCHON MURAL 10 PO ROND ) M ODÈLE 437 (C APUCHON DE TOIT À HAUT RENDEMENT ) V ENTILATEUR EN LIGNE M ODÈLE ILB9 (800 PCM ) OU ILB11 (1100 PCM ) ( INCLUANT DEUX TRANSITIONS DE 8 PO X 12 PO À 10 PO ROND ) M ODÈLE 418 (C OUDE A...

Autres modèles de hottes de cuisine Best

Tous les hottes de cuisine Best