Best CP55IQ429SB - Manuels

Hotte de cuisine Best CP55IQ429SB - Manuel d'utilisation en ligne au format PDF.

1 Page 1
2 Page 2
3 Page 3
4 Page 4
5 Page 5
6 Page 6
7 Page 7
8 Page 8
9 Page 9
10 Page 10
11 Page 11
12 Page 12
13 Page 13
14 Page 14
15 Page 15
16 Page 16
17 Page 17
18 Page 18
19 Page 19
20 Page 20
21 Page 21
22 Page 22
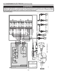
23 Page 23
24 Page 24

Résumé

Page 1 - CONÇUES POUR USAGE DOMESTIQUE SEULEMENT; INSTALLATEUR : LAISSER CE GUIDE AU PROPRIÉTAIRE.; LIRE ET CONSERVER CES DIRECTIVES; GUIDE D’INSTALLATION

SÉRIES CP55IQ, CP57IQT ET CP57E CONÇUES POUR USAGE DOMESTIQUE SEULEMENT INSTALLATEUR : LAISSER CE GUIDE AU PROPRIÉTAIRE. PROPRIÉTAIRE : DIRECTIVES D’UTILISATION ET D’ENTRETIEN EN PAGES 33 ET 34. LIRE ET CONSERVER CES DIRECTIVES BEST; Hartford, Wisconsin www.BestRangeHoods.com 800 558-1711BEST; Drumm...

Page 2 - AFIN DE RÉDUIRE LES RISQUES DE FEU DE CUISINIÈRE :; Kitchen Fire Safety Tips; AVERTISSEMENT

22 AFIN DE RÉDUIRE LES RISQUES D’INCENDIE, D’ÉLECTROCUTION OU DE BLESSURES CORPORELLES, SUIVEZ LES DIRECTIVES SUIVANTES : 1. N’utilisez cet appareil que de la façon prévue par le manufacturier. Si vous avez des questions, contactez le manufacturier à l’adresse ou au numéro de téléphone indiqués dans...

Page 4 - HOTTE ENCASTRABLE

24 HL0208 - + ¤ - SYSTÈME DE HOTTE ENCASTRABLE - SÉRIE CP57E M ODÈLE 441 (C APUCHON MURAL 10 PO ROND ) M ODÈLE 437 (C APUCHON DE TOIT À HAUT RENDEMENT ) V ENTILATEUR EN LIGNE M ODÈLE ILB9 (800 PCM ) OU ILB11 (1100 PCM ) ( INCLUANT DEUX TRANSITIONS DE 8 PO X 12 PO À 10 PO ROND ) M ODÈLE 418 (C OUDE A...

Best Hottes de cuisine Manuels