Best UP26M42SB - Manuel d'utilisation

Best UP26M42SB

Hotte de cuisine Best UP26M42SB - Manuel d'utilisation, à lire gratuitement en ligne au format PDF. Nous espérons que cela vous aidera à résoudre toutes les questions que vous pourriez avoir. Si vous avez encore des questions, contactez-nous via le formulaire de contact.

1 Page 1
2 Page 2
3 Page 3
4 Page 4
5 Page 5
6 Page 6
7 Page 7
8 Page 8
9 Page 9
10 Page 10
11 Page 11
12 Page 12
13 Page 13
14 Page 14
15 Page 15
16 Page 16
17 Page 17
18 Page 18
19 Page 19
20 Page 20
21 Page 21
22 Page 22
23 Page 23
Page: / 23

Table des matières:

  • Page 1 – CONÇUE POUR USAGE DOMESTIQUE SEULEMENT; INSTALLATEUR : LAISSER CE GUIDE AU PROPRIÉTAIRE.; LIRE ET CONSERVER CES DIRECTIVES; GUIDE D’INSTALLATION
  • Page 5 – SÉLECTIONNER L’OPTION VENTILATEUR ET INSTALLER LES CONDUITS
  • Page 6 – PRÉPARER L’INSTALLATION; AVERTISSEMENT; - Accessoires : • Filtres à chicane avec poignées; PTIONNEL
  • Page 7 – ATTENTION; RETIRER LES FILTRES ET LE PANNEAU INFÉRIEUR (T; OUS
  • Page 8 – le déviateur doit être installé
  • Page 9 – Refermer le couvercle.; VENTILATEUR INTÉRIEUR
  • Page 10 – VENTILATEUR P5; DEVANT
  • Page 11 – INSTALLER LE SUPPORT DU BOUTON DE CALIBRATION DANS LA HOTTE
  • Page 12 – REMPLACEMENT DES LAMPES HALOGÈNES; NOTE : Pour obtenir une meilleure prise de l’ampoule lors de son
  • Page 13 – Nettoyage de la hotte
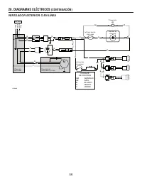
  • Page 15 – SCHÉMAS ÉLECTRIQUES
  • Page 16 – VENTILATEUR EXTÉRIEUR OU EN LIGNE
  • Page 17 – PIÈCES DE REMPLACEMENT
  • Page 18 – SUITE
Téléchargement du manuel

CONÇUE POUR USAGE DOMESTIQUE SEULEMENT

INSTALLATEUR : LAISSER CE GUIDE AU PROPRIÉTAIRE.

PROPRIÉTAIRE : DIRECTIVES D’UTILISATION ET D’ENTRETIEN

EN PAGES 28

ET

29.

LIRE ET CONSERVER CES DIRECTIVES

BEST; Hartford, Wisconsin www.BestRangeHoods.com 800 558-1711
BEST; Drummondville, QC, Canada www.BestRangeHoods.com 866 737-7770

Pour enregistrer votre produit en ligne ou pour obtenir plus d’information, consultez notre site www.BestRangeHoods.com

!

!

SÉRIE UP26M

HB0029

GUIDE D’INSTALLATION

SV21517 rév. 04

„Téléchargement du manuel“ signifie que vous devez attendre que le fichier soit complètement chargé avant de pouvoir le lire en ligne. Certains manuels sont très volumineux, et le temps de chargement dépend de la vitesse de votre connexion Internet.

Résumé

Page 1 - CONÇUE POUR USAGE DOMESTIQUE SEULEMENT; INSTALLATEUR : LAISSER CE GUIDE AU PROPRIÉTAIRE.; LIRE ET CONSERVER CES DIRECTIVES; GUIDE D’INSTALLATION

CONÇUE POUR USAGE DOMESTIQUE SEULEMENT INSTALLATEUR : LAISSER CE GUIDE AU PROPRIÉTAIRE. PROPRIÉTAIRE : DIRECTIVES D’UTILISATION ET D’ENTRETIEN EN PAGES 28 ET 29. LIRE ET CONSERVER CES DIRECTIVES BEST; Hartford, Wisconsin www.BestRangeHoods.com 800 558-1711BEST; Drummondville, QC, Canada www.BestRang...

Page 5 - SÉLECTIONNER L’OPTION VENTILATEUR ET INSTALLER LES CONDUITS

25 1. SÉLECTIONNER L’OPTION VENTILATEUR ET INSTALLER LES CONDUITS Cette hotte fonctionne autant avec un ventilateur intérieur, en ligne ou extérieur. La hotte Best de la série UP26M doit être installée uniquement avec l’un des ventilateurs suivants : iQ6, P3, P5, P6, P8, ILB3, ILB6, ILB9, ILB11, EB6...

Page 6 - PRÉPARER L’INSTALLATION; AVERTISSEMENT; - Accessoires : • Filtres à chicane avec poignées; PTIONNEL

26 2. PRÉPARER L’INSTALLATION AVERTISSEMENT ! Il est recommandé de porter des lunettes et des gants de sécurité lors de l’installation, de l’entretien et de la réparation de cet appareil. NOTE : Avant de commencer l’installation, vérifier le contenu de la boîte. Si des pièces sont manquantes ou endo...

Autres modèles de hottes de cuisine Best

Tous les hottes de cuisine Best