Mr. Heater MHU200NGPALP - Manuels

model-name

Chauffage Mr. Heater MHU200NGPALP - Manuel d'utilisation en ligne au format PDF.

1 Page 1
2 Page 2
3 Page 3
4 Page 4
5 Page 5
6 Page 6
7 Page 7
8 Page 8
9 Page 9
10 Page 10
11 Page 11
12 Page 12
13 Page 13
14 Page 14
15 Page 15
16 Page 16
17 Page 17
18 Page 18
19 Page 19
20 Page 20
21 Page 21
22 Page 22
23 Page 23
24 Page 24
25 Page 25
26 Page 26
27 Page 27
28 Page 28

Résumé

Page 1 - THIS PAGE INTENTIONALLY LEFT BL ANK

Compact Unit Heater 21 Operating Instructions and Owner’s Manual THIS PAGE INTENTIONALLY LEFT BL ANK ESTA PÁGINA SE DEJÓ INTENCIONALMENTE EN BL ANCO CETTE PAGE A ÉTÉ INTENTIONNELLEMENT L AISSÉE VIERGE

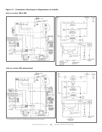
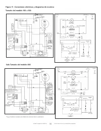
Page 5 - APPAREIL DE CHAUFFAGE; POUR UN USAGE INDUSTRIEL/COMMERCIAL; MODE D’EMPLOI

Installateur : Laissez ce manuel avec l’appareil. Consommateur : Conservez ce manuel pour pouvoir le consulter plus tard. Ne rangez ou n’utilisez pas d’essence ou d’autres vapeurs ou liquides inflammables à proximité de cet appareil ou de tout autre appareil. – SI VOUS SENTEZ DU GAZ : Ǟ NE TENTEZ PA...

Page 6 - CE PRODUIT PEUT; L ANGUES; INSTALLATION POUR PROPANE ET HAUTES ALTITUDES

Appareil de chauffage compact 46 Manuel de l’utilisateur et mode d’emploi AVERTISSEMENT : Les appareils de chauffage ne doivent pas être installés dans les endroits contenant des : • Vapeurs volatiles, explosives ou inflammables (dont l’essence, le diluant à peinture, la peinture à l’huile) • Produi...

Mr. Heater Chauffages Manuels