Page 3 - Table des matières
3 Roma Pro Guide d’utilisation, d’entretien et d’installation ZEPHYRONLINE.COM Table des matières Page Consignes de sécurité ....................................................................... 4-6 Types d’avertissements de sécurité ..................................................... 4 Sécurité...
Page 4 - Consignes de sécurité
4 Roma Pro Guide d’utilisation, d’entretien et d’installation R O M A P R O M U R P R O Consignes de sécurité Votre sécurité et celle des gens qui vous entourent sont très importantes. Ce manuel contient de nombreux messages de sécurité relatifs à votre appareil. Lisez tous les messages et conformez...
Page 5 - AVERTISSEMENT
5 Roma Pro Guide d’utilisation, d’entretien et d’installation ZEPHYRONLINE.COM Consignes de sécurité LISEZ ET CONSERVEZ CES INSTRUCTIONS AVERTISSEMENT AVERTISSEMENT - POUR RÉDUIRE LE RISQUE DE BLESSURE DES PERSONNES EN CAS D’INCENDIE DE GRAISSE SUR LE HAUT DE LA CUISINIÈRE, RESPECTEZ CE QUI SUITa:a)...
Page 7 - Liste de matériel
7 Roma Pro Guide d’utilisation, d’entretien et d’installation ZEPHYRONLINE.COM Liste de matériel Pièces non fournies Conduits, conduits et tous les outils d’installationRaccord de câble (si requis par les codes locaux)Souffleur interne double (PBD-1300B)Télécommande RF (14000005)Rallonge de couvercl...
Page 8 - Instructions d’installation; Feuille de calcul pour le conduit d’aération
8 Roma Pro Guide d’utilisation, d’entretien et d’installation R O M A P R O M U R P R O Instructions d’installation Total = 3- 1/ 4” x 10” 1 pi x ( ) = pi 5 pi x ( ) = pi 20 pi x ( ) = pi 6”, 7”, 8”, 10” 15 pi x ( ) = pi 6”, 7”, 8”, 10” 9 pi x ( ) = pi pi 6”, 7”, 8”, 10” 1 pi x ( ) = pi Total = 6”, ...
Page 9 - Hauteur de montage, dégagement et gaine
9 Roma Pro Guide d’utilisation, d’entretien et d’installation ZEPHYRONLINE.COM Instructions d’installation Hauteur de montage, dégagement et gaine Recouvrement de Prolongement de Hauteur de la hotte conduit standard rec. de conduit min. avec conduit (A) 31- 1/2 po 43 po maximum (B) 51 po 79 po Haute...
Page 11 - Options de conduits; ATTENTION
11 Roma Pro Guide d’utilisation, d’entretien et d’installation ZEPHYRONLINE.COM Instructions d’installation Options de conduits ► Utilisez uniquement des conduits métalliques rigides à paroi simple. ► Fixez toutes les connexions avec des vis à tôle et collez tous les joints avec du ruban argenté ou ...
Page 12 - Spécifications de la hotte; DE FACE
12 Roma Pro Guide d’utilisation, d’entretien et d’installation R O M A P R O M U R P R O Instructions d’installation Spécifications de la hotte StandardMin. - 31-1/2 poMax. - 51 po Z1C-00RPMin. - 43 poMax. - 79 po 14- 1/ 2 po (36 po) 35-7/8 po, (48 po) 47-7/8 po 6 -5/16 po 21-1/4 po 15 po 24 po 6-5/...
Page 13 - Fourniture électrique
13 Roma Pro Guide d’utilisation, d’entretien et d’installation ZEPHYRONLINE.COM Instructions d’installation Fourniture électrique Pour votre sécurité personnelle, retirez le fusible de la maison ou ouvrez le disjoncteur avant de commencer l’installation. N’utilisez pas de rallonge ni de fiche d’adap...
Page 14 - Montage de la hotte
14 Roma Pro Guide d’utilisation, d’entretien et d’installation R O M A P R O M U R P R O Instructions d’installation Montage de la hotte 1. Mesurez du haut de la cuisinière au bas de la hotte et marquez la ligne A. (minimum de 24 po à partir du haut de la cuisinière). 2. Ligne médiane prune et marqu...
Page 15 - Installation du double ventilateur PBD-1300B
15 Roma Pro Guide d’utilisation, d’entretien et d’installation ZEPHYRONLINE.COM Instructions d’installation Installation du double ventilateur PBD-1300B Cette hotte de cuisine est équipée de série d’une option de conduit vertical à un seul ventilateur. Pour passer d’un conduit vertical à un ventilat...
Page 17 - Commandes ACL électroniques; Fonctionnalités et commandes
17 Roma Pro Guide d’utilisation, d’entretien et d’installation ZEPHYRONLINE.COM Commandes ACL électroniques Fonctionnalités et commandes 1. Mise en marche/Arrêt à retardementFonction de mise en marche La touche On/Off permet d’allumer et d’éteindre toutes les fonctions de la hotte (ventilateur et lu...
Page 19 - Télécommande RF en option
19 Roma Pro Guide d’utilisation, d’entretien et d’installation ZEPHYRONLINE.COM Télécommande RF en option Pour commander la télécommande RF, la référence est 14000005. Le fil d’antenne bleu doit être rallongé pour un signal optimal. Veuillez consulter la section, Montage de la hotte, pour les instru...
Page 21 - Entretien; Nettoyage de la hotte et du filtre
21 Roma Pro Guide d’utilisation, d’entretien et d’installation ZEPHYRONLINE.COM Entretien Nettoyage de la hotte et du filtre Entretien de surface ► N’utilisez pas de détergents corrosifs, de détergents abrasifs ou de nettoyants pour four. ► N’utilisez aucun produit contenant un agent de blanchiment ...
Page 23 - Technologie de contrôle du débit d’air (ACTTM); Conversion ACTTM
23 Roma Pro Guide d’utilisation, d’entretien et d’installation ZEPHYRONLINE.COM Technologie de contrôle du débit d’air (ACT™) Certains codes locaux limitent la quantité maximale de CFM qu’une hotte de cuisinière peut déplacer. ACT™ vous permet de contrôler le CFM maximum du ventilateur de certaines ...
Page 24 - Activer ACTTM
24 Roma Pro Guide d’utilisation, d’entretien et d’installation R O M A P R O M U R P R O Conversion ACT™ Activer ACT™ Pour activer ACT™: 1. Avant l’installation de la hotte, accédez au tableau de circuits imprimés en suivant les étapes illustrées à la FIG. J. 2. Changez le positionnement du cavalier...
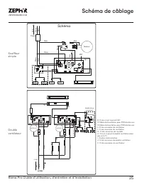
Page 25 - Schéma de câblage; Schéma
25 Roma Pro Guide d’utilisation, d’entretien et d’installation ZEPHYRONLINE.COM Schéma de câblage Noir Blanc R ouge Noir Ve rt Blanc Noir Corps Blanc Noir LED LED Ve rt Corps Moteur ANT Schéma LED LED Modèle 48 po uniquement BL ANC NOIR NOIR NOIR NOIR NOIR NOIR NOIR BL ANC /NOIR BL ANC BL ANC BL ANC...
Page 26 - Dépannage
26 Roma Pro Guide d’utilisation, d’entretien et d’installation R O M A P R O M U R P R O Dépannage Après l'installation, l'appareil ne fonctionne pas. La source d'alimentation n'est pas allumée. Assurez-vous que le disjoncteur et l’appareil sont sous tension. La ligne d'alimentation et le connecteur...
Page 28 - Liste des pièces et accessoires
28 Roma Pro Guide d’utilisation, d’entretien et d’installation R O M A P R O M U R P R O Liste des pièces et accessoires La description Numéro d’article Pièces de rechange Swivel LumiLight LED, 6W Z0B0052 Filtre Baffle Pro (chacun) 50210033 Accessoires optionnels Double ventilateur interne PBD-1300B...
Page 29 - Garantie limitée
29 Roma Pro Guide d’utilisation, d’entretien et d’installation ZEPHYRONLINE.COM Garantie limitée Zephyr Ventilation, LLC (désigné aux présentes sous le nom de « nous ») garantit au premier acheteur (désigné aux présentes sous le nom de « vous » ou « votre ») de produits Zephyr (les « Produits ») que...
Page 30 - Enregistrement du produit; C’EST IMPORTANT
30 Roma Pro Guide d’utilisation, d’entretien et d’installation R O M A P R O M U R P R O Enregistrement du produit Nous vous félicitons d’avoir acheté une produit Zephyr. Veuillez prendre un moment pour enregis-trer votre nouvelle produit au www.zephyronline.com/registration Zephyr Ventilation | 227...