Page 5 - Table des matières
3 ZAZ, ZLC, ZRM, ZRE Guide d’utilisation, d’entretien et d’installation ZEPHYRONLINE.COM Table des matières Page Consignes de sécurité ....................................................................... 4-6 Types d’avertissements de sécurité ..................................................... ...
Page 6 - Consignes de sécurité; LISEZ ET CONSERVEZ CES INSTRUCTIONS
4 ZAZ, ZLC, ZRM, ZRE Guide d’utilisation, d’entretien et d’installation Î L E C O R E Z A Z , Z L C , Z R M , Z R E Consignes de sécurité Votre sécurité et celle des gens qui vous entourent sont très importantes. Ce manuel contient de nombreux messages de sécurité relatifs à votre appareil. Lisez to...
Page 7 - AVERTISSEMENT
5 ZAZ, ZLC, ZRM, ZRE Guide d’utilisation, d’entretien et d’installation ZEPHYRONLINE.COM Consignes de sécurité LISEZ ET CONSERVEZ CES INSTRUCTIONS AVERTISSEMENT AVERTISSEMENT - POUR RÉDUIRE LE RISQUE DE BLESSURE DES PERSONNES EN CAS D’INCENDIE DE GRAISSE SUR LE HAUT DE LA CUISINIÈRE, RESPECTEZ CE QU...
Page 9 - Liste de matériel; Pièces non fournies
7 ZAZ, ZLC, ZRM, ZRE Guide d’utilisation, d’entretien et d’installation ZEPHYRONLINE.COM Liste de matériel Pièces non fournies Conduits, conduits et tous les outils d’installationConnecteur de verrouillage de câble (si requis par les codes locaux)Couvertures de conduit d’extensionKit de recirculatio...
Page 10 - Instructions d’installation; Feuille de calcul pour le conduit d’aération
8 ZAZ, ZLC, ZRM, ZRE Guide d’utilisation, d’entretien et d’installation Î L E C O R E Z A Z , Z L C , Z R M , Z R E Instructions d’installation Total = 3- 1/ 4” x 10” 1 pi x ( ) = pi 5 pi x ( ) = pi 20 pi x ( ) = pi 6”, 7”, 8”, 10” 15 pi x ( ) = pi 6”, 7”, 8”, 10” 9 pi x ( ) = pi pi 6”, 7”, 8”, 10” ...
Page 11 - Hauteur de montage, dégagement et gaine
9 ZAZ, ZLC, ZRM, ZRE Guide d’utilisation, d’entretien et d’installation ZEPHYRONLINE.COM Instructions d’installation Hauteur de montage, dégagement et gaine Un conduit rond d’au moins 6 po doit être utilisé pour maintenir une efficacité maximale du débit d’air. Utilisez toujours uniquement des condu...
Page 12 - Options de conduits; NE JAMAIS évacuer l’air ni terminer de; ATTENTION
10 ZAZ, ZLC, ZRM, ZRE Guide d’utilisation, d’entretien et d’installation Î L E C O R E Z A Z , Z L C , Z R M , Z R E Instructions d’installation Options de conduits ► Utilisez uniquement des conduits métalliques rigides à paroi simple. ► Fixez toutes les connexions avec des vis à tôle et collez tous...
Page 13 - ZAZ Spécifications de la hotte; DE FACE
11 ZAZ, ZLC, ZRM, ZRE Guide d’utilisation, d’entretien et d’installation ZEPHYRONLINE.COM Instructions d’installation ZAZ Spécifications de la hotte DE FACE CÔTÉ HAUT CADRE DE SUPPORT SUPÉRIEUR (vue de dessus) C/L 8- 1/8 po 7- 9/16 po 3- 9/16 po 13/16 po 4- 3/16 po 8-1/4 po LA NORME min. ducted - 31...
Page 14 - ZLC Spécifications de la hotte
12 ZAZ, ZLC, ZRM, ZRE Guide d’utilisation, d’entretien et d’installation Î L E C O R E Z A Z , Z L C , Z R M , Z R E Instructions d’installation ZLC Spécifications de la hotte DE FACE CÔTÉ HAUT CADRE DE SUPPORT SUPÉRIEUR (vue de dessus) DE FACE 11 po 35- 7/16 po, 41- 7/8 po LA NORMEmin. canalisé - 2...
Page 15 - ZRM Spécifications de la hotte
13 ZAZ, ZLC, ZRM, ZRE Guide d’utilisation, d’entretien et d’installation ZEPHYRONLINE.COM Instructions d’installation ZRM Spécifications de la hotte 3 po LA NORMEmin. canalisé - 28 pomin. recirc. - 31 pomax. - 39 po Z1C-01RM EXTENSIONmin. canalisé - 50- 1/2 po min. recirc. - 50- 1/2 po max. - 80 po ...
Page 16 - ZRE Spécifications de la hotte
14 ZAZ, ZLC, ZRM, ZRE Guide d’utilisation, d’entretien et d’installation Î L E C O R E Z A Z , Z L C , Z R M , Z R E Instructions d’installation ZRE Spécifications de la hotte DE FACE CÔTÉ HAUT CADRE DE SUPPORT SUPÉRIEUR (vue de dessus) 10- 3/8 po 23- 15/16 po 35- 3/16 po 25- 9/16 po 24- 1/2 po 3- 9...
Page 17 - Fourniture électrique; Le câblage électrique doit être effectué par des personnes
15 ZAZ, ZLC, ZRM, ZRE Guide d’utilisation, d’entretien et d’installation ZEPHYRONLINE.COM Instructions d’installation Fourniture électrique Pour votre sécurité personnelle, retirez le fusible de la maison ou ouvrez le disjoncteur avant de commencer l’installation. N’utilisez pas de rallonge ni de fi...
Page 18 - Montage de la hotte; Au moins deux installateurs sont nécessaires en; Déterminez l’emplacement de montage au plafond; Côté
16 ZAZ, ZLC, ZRM, ZRE Guide d’utilisation, d’entretien et d’installation Î L E C O R E Z A Z , Z L C , Z R M , Z R E Instructions d’installation Montage de la hotte Au moins deux installateurs sont nécessaires en raison du poids et de la taille de la hotte. AVERTISSEMENT 1. Déterminez l’emplacement ...
Page 19 - Soulevez l’assemblage du cadre de support
17 ZAZ, ZLC, ZRM, ZRE Guide d’utilisation, d’entretien et d’installation ZEPHYRONLINE.COM Instructions d’installation Montage de la hotte 3. Soulevez l’assemblage du cadre de support jusqu’au plafond en vous assurant que le mot « avant » sur le cadre de support supérieur fait face à l’avant de la ho...
Page 20 - Assemblez les couvercles supérieurs du conduit
18 ZAZ, ZLC, ZRM, ZRE Guide d’utilisation, d’entretien et d’installation Î L E C O R E Z A Z , Z L C , Z R M , Z R E Instructions d’installation Montage de la hotte 8. Assemblez les couvercles supérieurs du conduit (avec des trous d’aération) sur le cadre de support supérieur, fixez les couvercles s...
Page 21 - Recirculation sans conduit
19 ZAZ, ZLC, ZRM, ZRE Guide d’utilisation, d’entretien et d’installation ZEPHYRONLINE.COM Instructions d’installation Recirculation sans conduit La recirculation sans conduit est destinée aux applications où un conduit d’évacuation ne peut pas être installé. Une fois convertie, la hotte fonctionne c...
Page 22 - Fonctionnalités et commandes; Commandes tactiles ICÔNE
20 ZAZ, ZLC, ZRM, ZRE Guide d’utilisation, d’entretien et d’installation Î L E C O R E Z A Z , Z L C , Z R M , Z R E Fonctionnalités et commandes Lumières: faible / élevée / éteinte Afficheur (vitesse, arrêt à retardement, nettoyage/changement des filtres) Choix de 5 vitesses Mise en marche/Arrêt à ...
Page 24 - Télécommande RF en option; Attention FCC
22 ZAZ, ZLC, ZRM, ZRE Guide d’utilisation, d’entretien et d’installation Î L E C O R E Z A Z , Z L C , Z R M , Z R E Fonctionnalités et commandes Télécommande RF en option Pour activer les capacités de télécommande RF, le kit d’accessoires de télécommande est requis. Le numéro de pièce du kit est RC...
Page 25 - Caractéristiques de la télécommande RF
23 ZAZ, ZLC, ZRM, ZRE Guide d’utilisation, d’entretien et d’installation ZEPHYRONLINE.COM Fonctionnalités et commandes Télécommande RF en option Caractéristiques de la télécommande RF La télécommande RF est équipée d’un aimant à l’arrière pour un rangement facile. La télécommande peut être placée su...
Page 26 - Entretien; Nettoyage de la hotte et du filtre; Entretien de surface
24 ZAZ, ZLC, ZRM, ZRE Guide d’utilisation, d’entretien et d’installation Î L E C O R E Z A Z , Z L C , Z R M , Z R E Entretien Nettoyage de la hotte et du filtre Entretien de surface ► N’utilisez pas de détergents corrosifs, de détergents abrasifs ou de nettoyants pour four. ► N’utilisez aucun produ...
Page 28 - Conversion ACTTM; Technologie de contrôle du flux d’air (ACTTM)
26 ZAZ, ZLC, ZRM, ZRE Guide d’utilisation, d’entretien et d’installation Î L E C O R E Z A Z , Z L C , Z R M , Z R E La hotte doit être débranchée de l’alimentation principale avant d’effectuer les instructions de conversion indiquées ci-dessous. Le non-respect de cette consigne peut entraîner des b...
Page 29 - Activer ACTTM; maximum désiré du ventilateur.
27 ZAZ, ZLC, ZRM, ZRE Guide d’utilisation, d’entretien et d’installation ZEPHYRONLINE.COM Conversion ACT™ Activer ACT™ Pour activer ACT™ : 1. Avant l’installation de la hotte, accédez au tableau de circuits imprimés en suivant les étapes indiquées sur la FIG. M. 2. Modifiez la position du cavalier e...
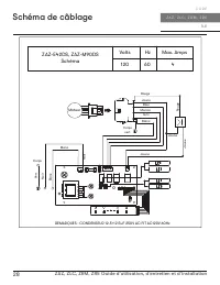
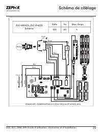
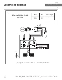
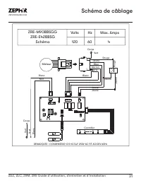
Page 30 - Schéma de câblage; Schéma
28 ZAZ, ZLC, ZRM, ZRE Guide d’utilisation, d’entretien et d’installation Î L E C O R E Z A Z , Z L C , Z R M , Z R E Schéma de câblage Corps REMARQUES : CONDENSEUR 12.5+12.5uF 250V AC FIT AC120V 60Hz Ve rt Noir Blanc Noir Blanc Jaune Jaune Jaune Blanc Jaune Bleu Rouge Marron Gris Corps vert ZAZ-E42D...
Page 34 - Dépannage; Problème possible
32 ZAZ, ZLC, ZRM, ZRE Guide d’utilisation, d’entretien et d’installation Î L E C O R E Z A Z , Z L C , Z R M , Z R E Dépannage Après l'installation, l'unité ne fonctionne pas. La source d'alimentation n'est pas allumée. Assurez-vous que le disjoncteur et l’appareil sont sous tension. La ligne d'alim...
Page 35 - Changer la gaine à la bonne taille
33 ZAZ, ZLC, ZRM, ZRE Guide d’utilisation, d’entretien et d’installation ZEPHYRONLINE.COM Dépannage La hotte ne s'échappe pas correctement. Utilisation de la mauvaise taille de conduit. Changer la gaine à la bonne taille La hotte est peut-être suspendue trop haut de la table de cuisson. Réglez la di...
Page 36 - Liste des pièces et accessoires; La description
34 ZAZ, ZLC, ZRM, ZRE Guide d’utilisation, d’entretien et d’installation Î L E C O R E Z A Z , Z L C , Z R M , Z R E Liste des pièces et accessoires La description Numéro d’article Pièces de rechange ZAZ LumiLight LED, 6W Z0B0050 Filtre à mailles en aluminium (chacun) 50200059 Filtre à charbon (chac...
Page 37 - Garantie limitée
35 ZAZ, ZLC, ZRM, ZRE Guide d’utilisation, d’entretien et d’installation ZEPHYRONLINE.COM Garantie limitée Zephyr Ventilation, LLC (désigné aux présentes sous le nom de « nous ») garantit au premier acheteur (désigné aux présentes sous le nom de « vous » ou « votre ») de produits Zephyr (les « Produ...
Page 38 - Enregistrement du produit; C’EST IMPORTANT
36 ZAZ, ZLC, ZRM, ZRE Guide d’utilisation, d’entretien et d’installation Î L E C O R E Z A Z , Z L C , Z R M , Z R E Enregistrement du produit Nous vous félicitons d’avoir acheté une produit Zephyr. Veuillez prendre un moment pour enregis-trer votre nouvelle produit au www.zephyronline.com/registrat...