Zephyr ZAZ-M90DS - Manuel d'utilisation

Zephyr ZAZ-M90DS

Hotte de cuisine Zephyr ZAZ-M90DS - Manuel d'utilisation, à lire gratuitement en ligne au format PDF. Nous espérons que cela vous aidera à résoudre toutes les questions que vous pourriez avoir. Si vous avez encore des questions, contactez-nous via le formulaire de contact.

1 Page 1
2 Page 2
3 Page 3
4 Page 4
5 Page 5
6 Page 6
7 Page 7
8 Page 8
9 Page 9
10 Page 10
11 Page 11
12 Page 12
13 Page 13
14 Page 14
15 Page 15
16 Page 16
17 Page 17
18 Page 18
19 Page 19
20 Page 20
21 Page 21
22 Page 22
23 Page 23
24 Page 24
25 Page 25
26 Page 26
27 Page 27
28 Page 28
29 Page 29
30 Page 30
31 Page 31
32 Page 32
33 Page 33
34 Page 34
35 Page 35
36 Page 36
37 Page 37
38 Page 38
Page: / 38

Table des matières:

  • Page 5 – Table des matières
  • Page 6 – Consignes de sécurité; LISEZ ET CONSERVEZ CES INSTRUCTIONS
  • Page 7 – AVERTISSEMENT
  • Page 9 – Liste de matériel; Pièces non fournies
  • Page 10 – Instructions d’installation; Feuille de calcul pour le conduit d’aération
  • Page 11 – Hauteur de montage, dégagement et gaine
  • Page 12 – Options de conduits; NE JAMAIS évacuer l’air ni terminer de; ATTENTION
  • Page 13 – ZAZ Spécifications de la hotte; DE FACE
  • Page 14 – ZLC Spécifications de la hotte
  • Page 15 – ZRM Spécifications de la hotte
  • Page 16 – ZRE Spécifications de la hotte
  • Page 17 – Fourniture électrique; Le câblage électrique doit être effectué par des personnes
  • Page 18 – Montage de la hotte; Au moins deux installateurs sont nécessaires en; Déterminez l’emplacement de montage au plafond; Côté
  • Page 19 – Soulevez l’assemblage du cadre de support
  • Page 20 – Assemblez les couvercles supérieurs du conduit
  • Page 21 – Recirculation sans conduit
  • Page 22 – Fonctionnalités et commandes; Commandes tactiles ICÔNE
  • Page 24 – Télécommande RF en option; Attention FCC
  • Page 25 – Caractéristiques de la télécommande RF
  • Page 26 – Entretien; Nettoyage de la hotte et du filtre; Entretien de surface
  • Page 28 – Conversion ACTTM; Technologie de contrôle du flux d’air (ACTTM)
  • Page 29 – Activer ACTTM; maximum désiré du ventilateur.
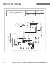
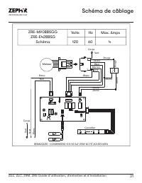
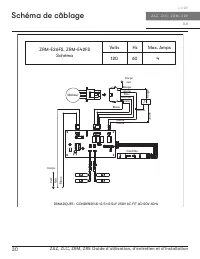
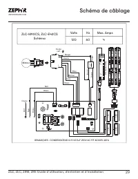
  • Page 30 – Schéma de câblage; Schéma
  • Page 34 – Dépannage; Problème possible
  • Page 35 – Changer la gaine à la bonne taille
  • Page 36 – Liste des pièces et accessoires; La description
  • Page 37 – Garantie limitée
  • Page 38 – Enregistrement du produit; C’EST IMPORTANT
Téléchargement du manuel

WWW.ZEPHYRONLINE.COM

MAR22.0101

Anzio Island

ZAZ-M90DS
ZAZ-E42DS

EN Use, Care, and Installation Guide

FR Guide d’utilisation, d’entretien et d’installation

Luce Island

ZLC-M90CS
ZLC-E42CS

Roma Island

ZRM-E36FS
ZRM-E42FS

Ravenna Island

ZRE-M90BBSGG
ZRE-E42BBSGG

Ai r fl ow Control Technolog y

TM

C

„Téléchargement du manuel“ signifie que vous devez attendre que le fichier soit complètement chargé avant de pouvoir le lire en ligne. Certains manuels sont très volumineux, et le temps de chargement dépend de la vitesse de votre connexion Internet.

Résumé

Page 5 - Table des matières

3 ZAZ, ZLC, ZRM, ZRE Guide d’utilisation, d’entretien et d’installation ZEPHYRONLINE.COM Table des matières Page Consignes de sécurité ....................................................................... 4-6 Types d’avertissements de sécurité ..................................................... ...

Page 6 - Consignes de sécurité; LISEZ ET CONSERVEZ CES INSTRUCTIONS

4 ZAZ, ZLC, ZRM, ZRE Guide d’utilisation, d’entretien et d’installation Î L E C O R E Z A Z , Z L C , Z R M , Z R E Consignes de sécurité Votre sécurité et celle des gens qui vous entourent sont très importantes. Ce manuel contient de nombreux messages de sécurité relatifs à votre appareil. Lisez to...

Page 7 - AVERTISSEMENT

5 ZAZ, ZLC, ZRM, ZRE Guide d’utilisation, d’entretien et d’installation ZEPHYRONLINE.COM Consignes de sécurité LISEZ ET CONSERVEZ CES INSTRUCTIONS AVERTISSEMENT AVERTISSEMENT - POUR RÉDUIRE LE RISQUE DE BLESSURE DES PERSONNES EN CAS D’INCENDIE DE GRAISSE SUR LE HAUT DE LA CUISINIÈRE, RESPECTEZ CE QU...

Autres modèles de hottes de cuisine Zephyr

Tous les hottes de cuisine Zephyr