Page 2 - Spruce; FR Guide d’utilisation, d’entretien et d’installation
WWW.ZEPHYRONLINE.COM AUG22.0201 Spruce AK9834BS, AK9840BS, AK9846BS, AK9858BS EN Use, Care, and Installation Guide FR Guide d’utilisation, d’entretien et d’installation DESTINÉ À L’EXTÉRIEUR PATIO COUVERT OU ZONE LANAI
Page 4 - Table des matières
3 Spruce Guide d’utilisation, d’entretien et d’installation ZEPHYRONLINE.COM Table des matières Page Consignes de sécurité ....................................................................... 4-6 Types d’avertissements de sécurité ..................................................... 4 Sécurité g...
Page 5 - Consignes de sécurité
4 Spruce Guide d’utilisation, d’entretien et d’installation S P R U C E I N S É R E R P R O Consignes de sécurité Votre sécurité et celle des gens qui vous entourent sont très importantes. Ce manuel contient de nombreux messages de sécurité relatifs à votre appareil. Lisez tous les messages et confo...
Page 6 - AVERTISSEMENT
5 Spruce Guide d’utilisation, d’entretien et d’installation ZEPHYRONLINE.COM Consignes de sécurité LISEZ ET CONSERVEZ CES INSTRUCTIONS AVERTISSEMENT AVERTISSEMENT - POUR RÉDUIRE LE RISQUE DE BLESSURE DES PERSONNES EN CAS D’INCENDIE DE GRAISSE SUR LE HAUT DE LA CUISINIÈRE, RESPECTEZ CE QUI SUITa:a) D...
Page 8 - Liste de matériel
7 Spruce Guide d’utilisation, d’entretien et d’installation ZEPHYRONLINE.COM Liste de matériel M4 x 6mm (4) Bouchons de fil (3) #8 x 1/2 po (12) Pièces non fournies Conduits, conduits et tous les outils d’installationRaccord de câble (si requis par les codes locaux) Pièces fournies Quantité Partie 1...
Page 9 - Instructions d’installation; Feuille de calcul pour le conduit d’aération
8 Spruce Guide d’utilisation, d’entretien et d’installation S P R U C E I N S É R E R P R O Instructions d’installation Total = 3- 1/ 4” x 10” 1 pi x ( ) = pi 5 pi x ( ) = pi 20 pi x ( ) = pi 6”, 7”, 8”, 10” 15 pi x ( ) = pi 6”, 7”, 8”, 10” 9 pi x ( ) = pi pi 6”, 7”, 8”, 10” 1 pi x ( ) = pi Total = ...
Page 10 - Hauteur de montage, dégagement et gaine
9 Spruce Guide d’utilisation, d’entretien et d’installation ZEPHYRONLINE.COM Instructions d’installation Hauteur de montage, dégagement et gaine 24 po min. 36 po max. 36 po Un conduit rond d’au moins 10 po est recommandé pour maintenir une efficacité maximale du débit d’air. Utilisez toujours unique...
Page 11 - Options de conduits; ATTENTION
10 Spruce Guide d’utilisation, d’entretien et d’installation S P R U C E I N S É R E R P R O Instructions d’installation Options de conduits ► Utilisez uniquement des conduits métalliques rigides à paroi simple. ► Fixez toutes les connexions avec des vis à tôle et collez tous les joints avec du ruba...
Page 12 - Spécifications de la hotte
11 Spruce Guide d’utilisation, d’entretien et d’installation ZEPHYRONLINE.COM Instructions d’installation Spécifications de la hotte Vue de dessus Vue 3/4 Vue arrière 34- 3/8 po, 40- 3/8 po, 46- 3/8 po , 58 - 7/8 po 3 po 12 po 28- 3/8 po , 34 - 3/8 po, 40- 3/8 po , 52 - 3/8 po 22 -1/ 2 po 6 po L/C Ø...
Page 13 - Fourniture électrique
12 Spruce Guide d’utilisation, d’entretien et d’installation S P R U C E I N S É R E R P R O Instructions d’installation Fourniture électrique Pour votre sécurité personnelle, retirez le fusible de la maison ou ouvrez le disjoncteur avant de commencer l’installation. N’utilisez pas de rallonge ni de...
Page 14 - Montage de la hotte; cou
13 Spruce Guide d’utilisation, d’entretien et d’installation ZEPHYRONLINE.COM Instructions d’installation Montage de la hotte FIG. B 34- 5/8 po ou 40- 5/8 po ou 46- 5/8 po ou 59- 1/8 po 22- 3/4 po cou pé (AK98 34) (AK98 46) (AK9840) (AK9858) FIG. C 1/4 po 1- 1/ 8 po Au moins deux installateurs sont ...
Page 15 - Préparation et installation
14 Spruce Guide d’utilisation, d’entretien et d’installation S P R U C E I N S É R E R P R O Instructions d’installation Préparation et installation 1. Retirez les filtres déflecteurs en: 1) Tirant le filtre vers l’avant de la insérer. 2) Pivotement de l’arrière du filtre vers le bas. 2. Retirez le ...
Page 17 - Fonctionnalités et commandes; Commandes rotatives
16 Spruce Guide d’utilisation, d’entretien et d’installation S P R U C E I N S É R E R P R O Fonctionnalités et commandes Commandes rotatives OFF OFF OFF 1 2 3 1 2 1 Ventilateur Marche/Arrêt/Sélection de vitesse 2 Lumières tamisées/lumineuses/éteintes 1 Ventilateur Marche/Arrêt/Sélection de vitesse ...
Page 18 - Entretien; Nettoyage de la hotte et du filtre
17 Spruce Guide d’utilisation, d’entretien et d’installation ZEPHYRONLINE.COM Entretien Nettoyage de la hotte et du filtre Entretien de surface ► N’utilisez pas de détergents corrosifs, de détergents abrasifs ou de nettoyants pour four. ► N’utilisez aucun produit contenant un agent de blanchiment ch...
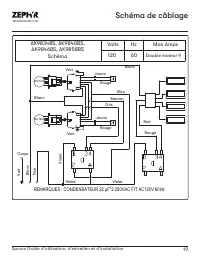
Page 20 - Schéma de câblage; Schéma; Double moteur 9
19 Spruce Guide d’utilisation, d’entretien et d’installation ZEPHYRONLINE.COM Schéma de câblage AK9834BS, AK9840BS, AK9846BS, AK9858BS Schéma Volts Hz Max Amps 120 60 Double moteur 9 Noir Vert Blanc Corps Rouge MOTEUR MOTEUR Bleu Rouge Jaune Vert Vert Noir Violet Violet REMARQUES : CONDENSATEUR 22 μ...
Page 21 - Dépannage
20 Spruce Guide d’utilisation, d’entretien et d’installation S P R U C E I N S É R E R P R O Dépannage Après l'installation, l'appareil ne fonctionne pas. La source d'alimentation n'est pas allumée. Assurez-vous que le disjoncteur et l’appareil sont sous tension. La ligne d'alimentation et le connec...
Page 23 - Liste des pièces et accessoires
22 Spruce Guide d’utilisation, d’entretien et d’installation S P R U C E I N S É R E R P R O Liste des pièces et accessoires La description Numéro d’article Pièces de rechange LumiLight LED, 6W Z0B0049 Filtre déflecteur pro (chacun) 50210031 Pour commander des pièces, visitez-nous en ligne à http://...
Page 24 - Garantie limitée
23 Spruce Guide d’utilisation, d’entretien et d’installation ZEPHYRONLINE.COM Garantie limitée Zephyr Ventilation, LLC (désigné aux présentes sous le nom de « nous ») garantit au premier acheteur (désigné aux présentes sous le nom de « vous » ou « votre ») de produits Zephyr (les « Produits ») que l...
Page 25 - Enregistrement du produit; C’EST IMPORTANT
24 Spruce Guide d’utilisation, d’entretien et d’installation S P R U C E I N S É R E R P R O Enregistrement du produit Nous vous félicitons d’avoir acheté une produit Zephyr. Veuillez prendre un moment pour enregis-trer votre nouvelle produit au www.zephyronline.com/registration Zephyr Ventilation |...