Page 5 - Table des matières
3 Monsoon Connect Guide d’utilisation, d’entretien et d’installation ZEPHYRONLINE.COM Table des matières Page Consignes de sécurité ....................................................................... 4-6 Types d’avertissements de sécurité ..................................................... 4 S...
Page 6 - Consignes de sécurité
4 Monsoon Connect Guide d’utilisation, d’entretien et d’installation I N S É R E R C O R E M O N S O O N C O N N E C T Consignes de sécurité Votre sécurité et celle des gens qui vous entourent sont très importantes. Ce manuel contient de nombreux messages de sécurité relatifs à votre appareil. Lisez...
Page 7 - AVERTISSEMENT
5 Monsoon Connect Guide d’utilisation, d’entretien et d’installation ZEPHYRONLINE.COM Consignes de sécurité LISEZ ET CONSERVEZ CES INSTRUCTIONS AVERTISSEMENT AVERTISSEMENT - POUR RÉDUIRE LE RISQUE DE BLESSURE DES PERSONNES EN CAS D’INCENDIE DE GRAISSE SUR LE HAUT DE LA CUISINIÈRE, RESPECTEZ CE QUI S...
Page 9 - Liste de matériel
7 Monsoon Connect Guide d’utilisation, d’entretien et d’installation ZEPHYRONLINE.COM Liste de matériel M4 x 6mm (8) Capucons de connexion (3) #8 x 1/2 po (12) 3/16 po x 3/8 po (10) Pièces non fournies Conduits, conduits et tous les outils d’installationRaccord de câble (si requis par les codes loca...
Page 10 - Instructions d’installation; Feuille de calcul pour le conduit d’aération
8 Monsoon Connect Guide d’utilisation, d’entretien et d’installation I N S É R E R C O R E M O N S O O N C O N N E C T Instructions d’installation Total = 3- 1/ 4” x 10” 1 pi x ( ) = pi 5 pi x ( ) = pi 20 pi x ( ) = pi 6”, 7”, 8”, 10” 15 pi x ( ) = pi 6”, 7”, 8”, 10” 9 pi x ( ) = pi pi 6”, 7”, 8”, 1...
Page 11 - Hauteur de montage, dégagement et gaine
9 Monsoon Connect Guide d’utilisation, d’entretien et d’installation ZEPHYRONLINE.COM Instructions d’installation Hauteur de montage, dégagement et gaine 24 po min. 34 po max . 36 po
Page 13 - Options de conduits; ATTENTION
11 Monsoon Connect Guide d’utilisation, d’entretien et d’installation ZEPHYRONLINE.COM Instructions d’installation Options de conduits ► Utilisez uniquement des conduits métalliques rigides à paroi simple. ► Fixez toutes les connexions avec des vis à tôle et collez tous les joints avec du ruban arge...
Page 14 - Spécifications de la hotte; Vue de dessus
12 Monsoon Connect Guide d’utilisation, d’entretien et d’installation I N S É R E R C O R E M O N S O O N C O N N E C T Instructions d’installation Spécifications de la hotte Vue de dessus Vue 3/4 Vue arrière (30 po) 11- 3/16 po (36 po) 14- 3/16 po (42 po) 17- 3/16 po (48 po) 17- 7/8 po (30 po only)...
Page 15 - Fourniture électrique
13 Monsoon Connect Guide d’utilisation, d’entretien et d’installation ZEPHYRONLINE.COM Instructions d’installation Fourniture électrique Pour votre sécurité personnelle, retirez le fusible de la maison ou ouvrez le disjoncteur avant de commencer l’installation. N’utilisez pas de rallonge ni de fiche...
Page 16 - Préparation et installation; co
14 Monsoon Connect Guide d’utilisation, d’entretien et d’installation I N S É R E R C O R E M O N S O O N C O N N E C T Instructions d’installation Préparation et installation Au moins deux installateurs sont nécessaires en raison du poids et de la taille de la doublure. AVERTISSEMENT 1. Retirez tou...
Page 19 - Préparation des conduits horizontaux
17 Monsoon Connect Guide d’utilisation, d’entretien et d’installation ZEPHYRONLINE.COM Instructions d’installation Préparation des conduits horizontaux 1. Suivez les étapes 1 à 4 des pages 15 et 16. Retirez le bouchon molex du ventilateur. 2. Retirez le ventilateur de la gaine en retirant les (4) vi...
Page 22 - Installation de deux ventilateurs PBD-1300B
20 Monsoon Connect Guide d’utilisation, d’entretien et d’installation I N S É R E R C O R E M O N S O O N C O N N E C T Instructions d’installation Installation de deux ventilateurs PBD-1300B Cette hotte de cuisinière est équipée de série d’une option de conduit vertical à un seul ventilateur. Pour ...
Page 25 - Fonctionnalités et commandes; Contrôles de proximité
23 Monsoon Connect Guide d’utilisation, d’entretien et d’installation ZEPHYRONLINE.COM Fonctionnalités et commandes Contrôles de proximité Allumer Lumières Ajuster 6 niveaux de vitesse Affichage et icônes CAPTEUR DE PROXIMITÉ ► Lorsque vous vous approchez de la hotte lorsqu’elle est hors tension, le...
Page 30 - Télécommande RF en option
28 Monsoon Connect Guide d’utilisation, d’entretien et d’installation I N S É R E R C O R E M O N S O O N C O N N E C T Télécommande RF en option Pour commander la télécommande RF, la référence est 14000005. Le fil d’antenne bleu doit être rallongé pour un signal optimal. Veuillez consulter la secti...
Page 32 - Entretien; Nettoyage de la hotte et du filtre
30 Monsoon Connect Guide d’utilisation, d’entretien et d’installation I N S É R E R C O R E M O N S O O N C O N N E C T Entretien Nettoyage de la hotte et du filtre Entretien de surface ► N’utilisez pas de détergents corrosifs, de détergents abrasifs ou de nettoyants pour four. ► N’utilisez aucun pr...
Page 34 - Poussez le clip
32 Monsoon Connect Guide d’utilisation, d’entretien et d’installation I N S É R E R C O R E M O N S O O N C O N N E C T Entretien LumiLight LED Dans le cas peu probable où votre LumiLight LED tombe en panne, veuillez contacter Zephyr pour commander des pièces de rechange. Voir la page de la liste de...
Page 35 - Conversion ACTTM; Technologie de contrôle du débit d’air (ACTTM)
33 Monsoon Connect Guide d’utilisation, d’entretien et d’installation ZEPHYRONLINE.COM Conversion ACT™ La hotte doit être débranchée de l’alimentation principale avant d’effectuer les instructions de conversion répertoriées ci-dessous. Ne pas le faire peut entraîner des blessures ou endommager le pr...
Page 36 - Activer ACTTM
34 Monsoon Connect Guide d’utilisation, d’entretien et d’installation I N S É R E R C O R E M O N S O O N C O N N E C T Conversion ACT™ Activer ACT™ Pour activer ACT™: 1. Avant l’installation de la hotte, accédez au tableau de circuits imprimés en suivant les étapes illustrées à la FIG. I. 2. Change...
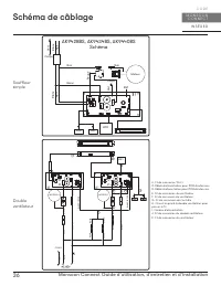
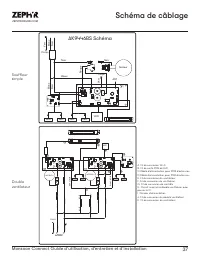
Page 38 - Schéma de câblage; Schéma
36 Monsoon Connect Guide d’utilisation, d’entretien et d’installation I N S É R E R C O R E M O N S O O N C O N N E C T Schéma de câblage Noir Blanc R ouge Noir Ve rt Blanc Noir Corps Blanc Noir LED LED WIFI Ve rt Corps Moteur ANT AK9428BS, AK9434BS, AK9440BS Schéma WIFI BL ANC BL ANC /NOIR NOIR NOI...
Page 40 - Dépannage
38 Monsoon Connect Guide d’utilisation, d’entretien et d’installation I N S É R E R C O R E M O N S O O N C O N N E C T Dépannage Après l'installation, l'appareil ne fonctionne pas. La source d'alimentation n'est pas allumée. Assurez-vous que le disjoncteur et l’appareil sont sous tension. La ligne ...
Page 43 - Liste des pièces et accessoires
41 Monsoon Connect Guide d’utilisation, d’entretien et d’installation ZEPHYRONLINE.COM Liste des pièces et accessoires La description Numéro d’article Pièces de rechange LumiLight LED, 6 W Z0B0047 Filtre à chicane (chacun) 50210039 Accessoires optionnels Télécommande RF 14000005 Pour commander des p...
Page 45 - Garantie limitée
43 Monsoon Connect Guide d’utilisation, d’entretien et d’installation ZEPHYRONLINE.COM Garantie limitée POUR OBTENIR DU SERVICE SOUS GARANTIE OU POUR TOUTE QUESTION LIÉE À L’ENTRETIEN, veuillez communiquer avec nous au 1-888-880-8368 Zephyr Ventilation, LLC (désigné aux présentes sous le nom de « no...
Page 46 - Enregistrement du produit; C’EST IMPORTANT
44 Monsoon Connect Guide d’utilisation, d’entretien et d’installation I N S É R E R C O R E M O N S O O N C O N N E C T Enregistrement du produit Nous vous félicitons d’avoir acheté une produit Zephyr. Veuillez prendre un moment pour enregis-trer votre nouvelle produit au www.zephyronline.com/regist...