Titan 524033 - Manuel d'utilisation

Titan 524033

Pulvérisateur de peinture Titan 524033 - Manuel d'utilisation, à lire gratuitement en ligne au format PDF. Nous espérons que cela vous aidera à résoudre toutes les questions que vous pourriez avoir. Si vous avez encore des questions, contactez-nous via le formulaire de contact.

1 Page 1
2 Page 2
3 Page 3
4 Page 4
5 Page 5
6 Page 6
7 Page 7
8 Page 8
9 Page 9
Page: / 9

Table des matières:

  • Page 1 – Français; consignes de sécurite important; Lire toutes ces consignes avant; Instructions de mise à la terre; Entretien et Réparations
  • Page 2 – Table des matières; Préparation
  • Page 3 – Nettoyage/remplacement des filtres; Nettoyage le tuyau d’air
  • Page 4 – Recherche des pannes; Problème; Spécifications; Emplacement du numéro de série
  • Page 5 – Parts List • Liste de pièces • Lista de piezas; Ensamblaje principal
  • Page 6 – Turbine Assembly • Ensemble de turbine • Ensamblaje de turbina
  • Page 7 – Labels • Étiquettes • Etiquetas
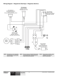
  • Page 8 – Wiring Diagram • Diagramme électrique • Diagrama eléctrico; PE
  • Page 9 – United States Sales & Service; Canadian Branch
Téléchargement du manuel

Français

6

© Titan Tool Inc. Tous droits réservés.

consignes de sécurite important

·

Lire toutes ces consignes avant

d’utiliser l’appareil. GaRDER cES cONSIGNES.

Indique une situation à risque, laquelle, si elle n’est pas

évitée, peut entraîner des blessures graves, voire la mort.

Pour réduire les risques d’incendie ou d’explosion, de

choc électrique et de blessure, vous devez lire et

comprendre les directives figurant dans ce manuel.

Familiarisez-vous avec les commandes et l’utilisation

adéquate de l’équipement.

DaNGER: RISQuES D’EXPLOSION PaR

INcOMPaTIBILITÉ DES MaTÉRIauX

Peuvent être à l’origine de corporels sérieux ou dommages matériels.

PRÉvENTION :

• Ne pas utiliser de matériaux contenant des agents de

blanchiment ou du chlore.

• Ne pas utiliser des solvants à base d’hydrocarbure halogéné tels que

l’agent anticryptogamique, le chlorure de méthylène et le trichloro-

éthane-1,1,1. Ces produits ne sont pas compatibles avec l’aluminium.

• Communiquer avec votre fournisseur de revêtement pour

connaître la compatibilité du matériau avec l’aluminium.

DaNGER: GÉNÉRauX

Risques de dommages matériels et de blessures graves.

PRÉvENTION :

• Lire toutes les directives et mises en garde avant de faire

fonctionner l’équipement, quel qu’il soit.

• Se conformer à la législation locale, provinciale ou fédérale pour

tout ce qui concerne la ventilation, la prévention des incendies et

les conditions générales d’utilisation.

• Les normes de sécurité adoptées par le gouvernement américain l’ont

été en vertu de sa Occupational Safety and Health Act (OSHA); ces

normes, particulièrement les parties 1910 des normes générales et

1926 des normes de construction, devraient toujours être consultées.

• N’utiliser que les pièces autorisées par le fabricant. L’utilisateur

assume tous les risques et responsabilités lorsqu’il utilise des

pièces qui ne sont pas conformes aux caractéristiques techniques

minimales ainsi qu’aux dispositifs de sécurité du fabricant.

• Vérifier, avant toute utilisation, que les flexibles ne présentent pas

d’entaille ou de fuite, que le couvercle ne soit pas gonflé et que

les raccords ne soient pas endommagés. Si le flexible a subi l’un

des dommages précités, remplacez-le immédiatement. Ne jamais

réparer un flexible d’alimentation. Le remplacer avec un flexible

identique de remplacement.

• Ne jamais pulvériser lorsqu’il vente.

• Porter des vêtements pour protéger la peau et les cheveux contre

tout contact avec la peinture.

• On ne doit jamais orienter le pistolet vers une partie du corps.

DaNGER: RISQuES D’EXPLOSION Ou D’INcENDIE

Les vapeurs dégagées par le solvant ou la peinture sont

explosives et inflammables et peuvent causer des corporels

sérieux ou dommages matériels.

PRÉvENTION :

• Veiller à éviter toute accumulation de vapeurs

inflammables en vous assurant que la zone où la

pulvérisation a lieu est suffisamment ventilée.

• Veiller à éviter la présence de toute source incandescente telle

qu’étincelle électrostatique, flamme nue, flamme-pilote, objet brûlant,

cigarette et étincelle provenant du branchement ou du débranchement

d’un cordon d’alimentation électrique ou d’un commutateur.

• Ne pas fumer dans la zone d’épandage.

• Toujours avoir un extincteur en état de fonctionner à portée de la main.

• Le cordon d’alimentation doit être raccordé à un circuit mis à la terre.

• S’assurer de suivre les directives en matière de sécurité et de lire

les mises en garde du fabricant des solvants et des produits utilisés.

• S’entourer de toutes les précautions possibles lorsqu’on utilise

des produits ayant un point d’éclair inférieur à 21 °C (70 °F). Le

point d’éclair d’un fluide est la température à laquelle les vapeurs

émanant du fluide peuvent s’enflammer au contact d’une flamme

ou d’une étincelle.

• Le plastique peut être une source d’étincelles provoquées par

l’électricité statique. Ne jamais utiliser une couverture en plastique

pour fermer une zone d’épandage ni utiliser des toiles de protection

en plastique lors de la pulvérisation de matières inflammables.

DaNGER: vaPEuRS NOcIvES

La peinture, les solvants, les insecticides et autres matériaux

peuvent être nocifs lorsqu’ils sont inhalés ou en contact avec

le corps. Les vapeurs peuvent causer une nausée importante, des

évanouissements ou un empoisonnement.

PRÉvENTION :

• Utiliser un respirateur ou un masque chaque fois qu’il y

a des risques d’inhalation de vapeurs. Lire attentivement

toutes les instructions se rapportant au masque pour vérifier que celui-

ci vous assure une protection suffisante contre les vapeurs toxiques.

• Porter des lunettes de protection.

• Porter des vêtements de protection, conformément aux directives du

fabricant de revêtement.

DaNGER: DaNGER DE BRÛLuRE

Les pièces chauffées peuvent causer de graves brûlures cutanées.

PRÉvENTION :

• Les raccords à dégagement rapide du tuyau flexible et du pistolet

peuvent s’échauffer en cours d’utilisation; il faut alors éviter les

contacts cutanés, en attendant que les raccords refroidissent

avant de séparer le pistolet du tuyau.

Instructions de mise à la terre

Cet appareil doit être mis à la terre. La mise à la terre réduit les risques

d’électrocution lors d’un court-circuit en permettant au courant de

s’écouler par le fil de mise à la terre. Cet appareil est muni d’un cordon

électrique avec fil de mise à la terre ainsi que d’une fiche de terre. La

fiche doit être branchée sur une prise installée correctement et mise à la

terre conformément à la réglementation et aux codes en vigueur.

MISE EN GaRDE - une prise de terre mal branchée peut être à

l’origine d’électrocutions.

S’il s’avère nécessaire de réparer ou de remplacer le cordon électrique

ou la fiche, ne pas brancher le fil vert de mise à la terre sur l’une ou

l’autre des bornes à broche plate. Le fil recouvert d’un isolant vert avec

ou sans rayures jaunes est le fil de mise à la terre et doit être branché sur

la broche de mise à la terre.

Si vous ne comprenez pas les instructions de mise à la terre ou si vous

n’êtes pas sûr que l’appareil est correctement mis à la terre, contactez un

électricien agréé. Ne pas modifier la fiche d’origine. Si la prise ne convient

pas à la fiche, faites installer la prise adéquate par un électricien agréé.

Prise trifilaire

Broche de mise à la terre

Plaque murale de la prise

IMPORTaNT : utiliser uniquement une rallonge à trois fils

munie d’une fiche de terre dans une prise secteur mise à la terre

correspondant au type de fiche de l’appareil. S’assurer que votre

rallonge est en bon état. Lorsque vous utilisez une rallonge,

assurez-vous qu’elle soit d’un calibre suffisant pour supporter

l’intensité du courant requise par l’appareil. une rallonge trop

mince entraîne une chute de tension, une diminution de l’intensité

et une surchauffe. une rallonge de calibre 12 est recommandée.

Si vous devez utiliser une rallonge à l’extérieur, celle-ci doit

comprendre la marque w-a après la désignation indiquant le type de

cordon. Par exemple, la désignation SjTw-a indique que le cordon

est conçu pour être utilisé à l’extérieur.

NOTa: On ne recommande pas l’utilisation de rallonges de

plus de 30 m (100 pi); il est préférable de rallonger

le tuyau à peinture que le cordon d’alimentation.

Les rallonges plus courtes assureront la puissance

électrique requise pour un fonctionnement adéquat.

Entretien et Réparations

Si le système requiert de l’entretien ou des réparations pendant la période

de la garantie, on doit le retourner, accompagné d’une preuve d’achat, au

distributeur chez qui on l’a acheté. Il sera alors, selon le choix du fabricant,

réparé ou remplacé. Dans le cadre de son engagement perpétuel

envers l’amélioration de la qualité, nous réservons le droit de modifier les

composants ou la conception de ses produits si elle le juge nécessaire.

„Téléchargement du manuel“ signifie que vous devez attendre que le fichier soit complètement chargé avant de pouvoir le lire en ligne. Certains manuels sont très volumineux, et le temps de chargement dépend de la vitesse de votre connexion Internet.

Résumé

Page 1 - Français; consignes de sécurite important; Lire toutes ces consignes avant; Instructions de mise à la terre; Entretien et Réparations

Français 6 © Titan Tool Inc. Tous droits réservés. consignes de sécurite important · Lire toutes ces consignes avant d’utiliser l’appareil. GaRDER cES cONSIGNES. Indique une situation à risque, laquelle, si elle n’est pas évitée, peut entraîner des blessures graves, voire la mort. Pour réduire les r...

Page 2 - Table des matières; Préparation

Français © Titan Tool Inc. Tous droits réservés. 7 Table des matières Sécurité ..................................................................................... 6 Instructions pour la mise à la terre......................................... 6 Entretien et Réparations ...............................

Page 3 - Nettoyage/remplacement des filtres; Nettoyage le tuyau d’air

Français 8 © Titan Tool Inc. Tous droits réservés. Maintenance Utiliser la procédure suivante pour maintenir votre pistolet de vaporisation HVLP en bon état de fonctionnement. Nettoyage/remplacement des filtres MPORTaNT : assurez-vous que la turbine est débranchée avant de changer les filtres. 1. En...