NewAir NIM026MS00 - Manuel d'utilisation

NewAir NIM026MS00

Machine à glaçons NewAir NIM026MS00 - Manuel d'utilisation, à lire gratuitement en ligne au format PDF. Nous espérons que cela vous aidera à résoudre toutes les questions que vous pourriez avoir. Si vous avez encore des questions, contactez-nous via le formulaire de contact.

1 Page 1
2 Page 2
3 Page 3
4 Page 4
5 Page 5
6 Page 6
7 Page 7
8 Page 8
9 Page 9
10 Page 10
11 Page 11
12 Page 12
13 Page 13
14 Page 14
15 Page 15
16 Page 16
17 Page 17
18 Page 18
19 Page 19
Page: / 19

Table des matières:

  • Page 3 – FR; Un nom de confiance; Vous pouvez compter sur Newair; la bienvenue dans
  • Page 4 – ISEZ ET CONSERVEZ CES INSTRUCTIONS; T A B L E D E S M A T I È R E S; Mode D’emploi
  • Page 6 – E N R E G I S T R E R V O T R E P R O D U I T E N L I G N E; Enregistrer votre produit Newa; Abonnez-vous pour recevoir les promotions et offres de Newair
  • Page 7 – I N F O R M A T I O N S D E S É C U R I T É E T A V E R T I S S E M E N T S; alors
  • Page 10 – L I S T E D E S P I È C E S; Pelle à glaçons
  • Page 12 – O D E D ’ E M P L O I
  • Page 13 – D É B A L L A G E D E V O T R E M A C H I N E À G L A Ç O N S; installée et mise à la terre. Ne coupez ou n’enlevez en aucun cas la
  • Page 14 – U T I L I S A T I O N D E V O T R E M A C H I N E À G L A Ç O N S
  • Page 15 – N E T T O Y A G E E T E N T R E T I E N; nettoyer soigneusement.
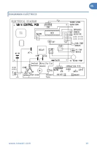
  • Page 16 – D É P A N N A G E; Problème
  • Page 17 – G A R A N T I E L I M I T É E D U F A B R I C A N T; Conditions de la garantie :
Téléchargement du manuel

EN

www.newair.com

5

S P E C I F I C A T I O N S

M

ODEL

N

O

.

NIM026MS00/ NIM026MB00

I

CE

M

AKING

C

URRENT

1.7A

I

CE

H

ARVEST

C

URRENT

2.0A

R

EFRIGERANT

R600a 0.74Oz/21g

N

ET

W

EIGHT

15.62 Lbs.

D

IMENSION

(W

*

D

*H)

8.74” W x 12.32” D x 12.6” H

„Téléchargement du manuel“ signifie que vous devez attendre que le fichier soit complètement chargé avant de pouvoir le lire en ligne. Certains manuels sont très volumineux, et le temps de chargement dépend de la vitesse de votre connexion Internet.

Résumé

Page 3 - FR; Un nom de confiance; Vous pouvez compter sur Newair; la bienvenue dans

FR www.newair.com 17 Un nom de confiance La confiance doit être gagnée et nous allons mériter la vôtre. La satisfaction du client est notre priorité. De l’usine à l’entrepôt et de la surface de vente à votre domicile, les fabricants des produits Newair font la promesse de vous fournir des produits n...

Page 4 - ISEZ ET CONSERVEZ CES INSTRUCTIONS; T A B L E D E S M A T I È R E S; Mode D’emploi

FR www.newair.com 18 L ISEZ ET CONSERVEZ CES INSTRUCTIONS T A B L E D E S M A T I È R E S Caractéristiques ......................................................................................... 19 Enregistrez Votre Produit En Ligne ....................................................................

Page 6 - E N R E G I S T R E R V O T R E P R O D U I T E N L I G N E; Enregistrer votre produit Newa; Abonnez-vous pour recevoir les promotions et offres de Newair

FR www.newair.com 20 E N R E G I S T R E R V O T R E P R O D U I T E N L I G N E Enregistrer votre produit Newa ir en ligne dès aujourd’hui! Profitez de tous les avantages de l’enregistrement de votre produit : Services et soutien Faites un diagnostic des problèmes d’utilisation et de service plus r...

Autres modèles de machines à glaçons NewAir