Page 1 - THIS PAGE INTENTIONALLY LEFT BL ANK
Compact Unit Heater 21 Operating Instructions and Owner’s Manual THIS PAGE INTENTIONALLY LEFT BL ANK ESTA PÁGINA SE DEJÓ INTENCIONALMENTE EN BL ANCO CETTE PAGE A ÉTÉ INTENTIONNELLEMENT L AISSÉE VIERGE
Page 5 - APPAREIL DE CHAUFFAGE; POUR UN USAGE INDUSTRIEL/COMMERCIAL; MODE D’EMPLOI
Installateur : Laissez ce manuel avec l’appareil. Consommateur : Conservez ce manuel pour pouvoir le consulter plus tard. Ne rangez ou n’utilisez pas d’essence ou d’autres vapeurs ou liquides inflammables à proximité de cet appareil ou de tout autre appareil. – SI VOUS SENTEZ DU GAZ : Ǟ NE TENTEZ PA...
Page 6 - CE PRODUIT PEUT; L ANGUES; INSTALLATION POUR PROPANE ET HAUTES ALTITUDES
Appareil de chauffage compact 46 Manuel de l’utilisateur et mode d’emploi AVERTISSEMENT : Les appareils de chauffage ne doivent pas être installés dans les endroits contenant des : • Vapeurs volatiles, explosives ou inflammables (dont l’essence, le diluant à peinture, la peinture à l’huile) • Produi...
Page 7 - C ARAC TÉRISTIQUES – TABLEAU 1; DIMENSIONS DE L’APPAREIL – FIGURE 1
Appareil de chauffage compact 47 Manuel de l’utilisateur et mode d’emploi Taille du Modèle 100 125 150 200 250 300 400 Entrée* 100 000 BTU/h (29,3 kW) 125 000 BTU/h (36,6 kW) 150 000 BTU/h (44 kW) 200 000 BTU/h (58,6 kW) 250 000 BTU/h (73,3 kW) 300 000 BTU/h (87,9 kW) 400 000 BTU/h (117,2 kW) Sortie...
Page 8 - LISTE DE VÉRIFIC ATION POUR LE DÉMARRAGE ET LE RENDEMENT; DIMENSIONS DE L’APPAREIL EN POUCES (mm) TABLEAU 2; Taille du
Appareil de chauffage compact 48 Manuel de l’utilisateur et mode d’emploi LISTE DE VÉRIFIC ATION POUR LE DÉMARRAGE ET LE RENDEMENT Client : ___________________________ Date : _______________________________ Nom/numéro de la tâche : ______________ Numéro de modèle de l’appareil :________ Numéro de sé...
Page 9 - INSTRUCTIONS POUR LA RÉCEPTION; Taille du modèle
Appareil de chauffage compact 49 Manuel de l’utilisateur et mode d’emploi INSTRUCTIONS POUR LA RÉCEPTION 1. Avant de signer le formulaire de connaissement : a. Confirmez que l’information sur le connaissement concorde avec ce qui a été reçu, dont le nombre d’appareils de chauffage. b. Retirez tout m...
Page 10 - Montage à faible dégagement en option pour MHU100 et MHU125; ÉVACUATION
Appareil de chauffage compact 50 Manuel de l’utilisateur et mode d’emploi VUE AVANT DE L’APPAREIL FIGURE 2 18. Pour les installations dans les hangars d’avions, les stationnements et les garages de réparation, se reporter aux normes suivantes : • Norme ANSI/NFPA 409 pour les hangars d’aéronefs • Nor...
Page 11 - TABLEAU 5; Terminaison homo; Raccord de tuyau de ventilation et; Raccord de conduit de ventilation et raccord de conduit
Appareil de chauffage compact 51 Manuel de l’utilisateur et mode d’emploi AVERTISSEMENT : Cet appareil de chauf fage doit être ventilé vers l’extérieur. Cet appareil doit disposer de l’air nécessaire à la combustion Le fait de ne pas respecter ces instructions peut entraîner la mort ou des bles...
Page 12 - TABLEAU 6; (Pour référence uniquement. Vous reporter à la dernière édition; VENTILATION VERTICALE; Système d’évacuation vertical de catégorie; FIGURE 4; Système d’évacuation vertical de catégorie I – tuyau; FIGURE 5
Appareil de chauffage compact 52 Manuel de l’utilisateur et mode d’emploi TABLEAU 6 Distance et dégagement pour les terminaux de ventilation (Pour référence uniquement. Vous reporter à la dernière édition des codes locaux/nationaux pour les distances actualisées.) Structure Distance minimum/ dégag...
Page 13 - de ventilation seulement; Minimum
Appareil de chauffage compact 53 Manuel de l’utilisateur et mode d’emploi Système d’évacuation vertical de catégorie I – tuyau de ventilation seulement FIGURE 6 Système d’évacuation vertical de catégorie I – tuyau de ventilation et tuyau d’entrée d’air, toit plat FIGURE 7 VENTILATION HORIZONTA...
Page 14 - Système d’évacuation horizontal – tuyau de; INSTALLATION DU GAZ; Installation du collecteur de sédiments/; TABLEAU 8; Consommation de gaz et ori; Taille
Appareil de chauffage compact 54 Manuel de l’utilisateur et mode d’emploi Système d’évacuation horizontal – tuyau de ventilation seulement FIGURE 8 Système d’évacuation horizontal – tuyau de ventilation seulement et tuyau d’entrée d’air FIGURE 9 INSTALLATION DU GAZ A VERTISSEMENT : Ne pas applique...
Page 15 - INSTALLATION ÉLECTRIQUE
Appareil de chauffage compact 55 Manuel de l’utilisateur et mode d’emploi 9. Prévoyez un piège à sédiments aussi près que possible de l’appareil. Consultez la Figure 10. 10. Utilisez un composé de joint de filetage qui est approuvé pour être utilisé avec le gaz qui sera utilisé pour l’appareil de ch...
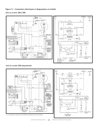
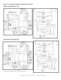
Page 16 - Figure 11 – Connexions électriques et diagrammes en échelle
Appareil de chauffage compact 56 Manuel de l’utilisateur et mode d’emploi Figure 11 – Connexions électriques et diagrammes en échelle Taille du modèle 100 à 300 Taille du modèle 400 uniquement * Il y a un fusible de 3 ampères sur le tableau de commande de tous les radiateurs
Page 18 - Information sur le GN e haute altitude :; Information sur le GN en haute altitude :; Information sur le GN en haute altitude :; tat
Appareil de chauffage compact 58 Manuel de l’utilisateur et mode d’emploi et toutes les portes entre l’espace dans lequel se trouvent le ou les appareils raccordés au système de ventilation et les autres espaces du bâtiment. Mettez en marche les séchoirs à linge et tous les ventilateurs d’extraction...
Page 20 - ENTRETIEN; Codes de diagnostic des voyants DEL verts
Appareil de chauffage compact 60 Manuel de l’utilisateur et mode d’emploi ENTRETIEN Chaque année, demandez à une agence de service qualifiée d’ef fectuer l’entretien suivant : AVERTISSEMENT : Le service et l’entretien doivent être faits par un technicien qualifié. N’utilisez que des pièces de rech...
Page 21 - Symptôme; DÉPANNAGE
Appareil de chauffage compact 61 Manuel de l’utilisateur et mode d’emploi Symptôme Cause possible Solution possible L’appareil ne démarre pas 1. L’alimentation électrique est éteinte.2. Pas de courant 24 V vers le thermostat. 3. Mauvais fonctionnement du thermostat. 4. Le voyant DEL clignote. 5. Fus...
Page 22 - PIÈCES POUR RÉPARATIONS
Appareil de chauffage compact 62 Manuel de l’utilisateur et mode d’emploi PIÈCES POUR RÉPARATIONS En commandant ces pièces, indiquez le numéro de modèle complet inscrit sur la plaque signalétique de l’appareil. 14 15
Page 23 - LISTE DES PIÈCES; NOMBRE DE TUBES PAR MODÈLE
Appareil de chauffage compact 63 Manuel de l’utilisateur et mode d’emploi LISTE DES PIÈCES (VOYEZ L A PAGE ARRIÈRE POUR PLUS D’INFORMATION SUR L A FAÇON DE COMMANDER LES PIÈCES) C APACITÉ DE L’APPAREIL (MBH) 100 125 150 200 250 300 400 NOMBRE DE TUBES PAR MODÈLE 4 5 6 7 8 9 12 PIÈCE DESCRIPTION PN ...
Page 24 - Trousse de conversion du propane liquide au gaz naturel
Appareil de chauffage compact 64 Manuel de l’utilisateur et mode d’emploi Trousse de conversion du propane liquide au gaz naturel Taille du Modèle 100/125/150........................................F163074Taille du Modèle 200......................................................F163075Taille du Modè...
Page 28 - LISEZ CES INSTRUC TIONS ATTENTIVEMENT :; VOTRE SÉCURITÉ, ET CELLE DES AUTRES, EST; INFORMATION DE COMMANDE POUR LES PIÈCES :; INFORMATION AU SUJET DU SERVICE :
Appareil de chauffage compact 68 Manuel de l’utilisateur et mode d’emploi MODE D’EMPLOI ET GUIDE DU PROPRIÉTAIRE LISEZ CES INSTRUC TIONS ATTENTIVEMENT : VOTRE SÉCURITÉ, ET CELLE DES AUTRES, EST IMPORTANTE. Lisez et observez toutes les instructions. Conservez les instructions dans un endroit sûr pou...