Zephyr ZRV-E30CBSGG - Manuels

model-name

Hotte de cuisine Zephyr ZRV-E30CBSGG - Manuel d'utilisation en ligne au format PDF.

1 Page 1
2 Page 2
3 Page 3
4 Page 4
5 Page 5
6 Page 6
7 Page 7
8 Page 8
9 Page 9
10 Page 10
11 Page 11
12 Page 12
13 Page 13
14 Page 14
15 Page 15
16 Page 16
17 Page 17
18 Page 18
19 Page 19
20 Page 20
21 Page 21
22 Page 22
23 Page 23
24 Page 24
25 Page 25
26 Page 26
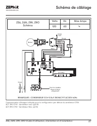
27 Page 27
28 Page 28
29 Page 29
30 Page 30
31 Page 31
32 Page 32
33 Page 33
34 Page 34

Résumé

Page 5 - Table des matières

3 ZSA, ZAN, ZRV, ZRO Guide d’utilisation, d’entretien et d’installation ZEPHYRONLINE.COM Table des matières Page Consignes de sécurité ....................................................................... 4-6 Types d’avertissements de sécurité ..................................................... ...

Page 6 - Consignes de sécurité

4 ZSA, ZAN, ZRV, ZRO Guide d’utilisation, d’entretien et d’installation M U R C O R E Z S A , Z A N , Z R V , Z R O Consignes de sécurité Votre sécurité et celle des gens qui vous entourent sont très importantes. Ce manuel contient de nombreux messages de sécurité relatifs à votre appareil. Lisez to...

Page 7 - AVERTISSEMENT

5 ZSA, ZAN, ZRV, ZRO Guide d’utilisation, d’entretien et d’installation ZEPHYRONLINE.COM Consignes de sécurité LISEZ ET CONSERVEZ CES INSTRUCTIONS AVERTISSEMENT AVERTISSEMENT - POUR RÉDUIRE LE RISQUE DE BLESSURE DES PERSONNES EN CAS D’INCENDIE DE GRAISSE SUR LE HAUT DE LA CUISINIÈRE, RESPECTEZ CE QU...

Zephyr Hottes de cuisine Manuels