Page 1 - AVERTISSEMENT GÉNÉRAL DE DANGER :; Manuel de l’utilisateur et; CHAUFFERETTE À AIR FORCÉ AU PROPANE; Repérage du numéro de série :; série avant de contacter le service à la clientèle au 800 641-6996.
NUMÉROS DE MODÈLES : PT-40-GFA / PT-60V-GFA-A / PT-125V-GFA-A / PT-150V-GFA-A NOTE AU CLIENT : LIRE ET CONSERVER CE MANUEL POUR CONSULTATION ULTÉRIEURE C E R T I F I E D AVERTISSEMENT GÉNÉRAL DE DANGER : LE NON-RESPECT DES MISES EN GARDE ET DES INSTRUCTIONS FOURNIES AVEC CETTE CHAUFFERETTE PEUT ENTR...
Page 2 - Manuel d’instructions de la chaufferette à air forcé au propane; BRÛLE OU QU’ELLE EST BRANCHÉE À UNE SOURCE D’ALIMENTATION.; TABLE DES MATIÈRES; ambiant (oxygène) de l’espace où elle est utilisée. Une quantité d’air; NE PAS UTILISER CETTE CHAUFFERETTE AVANT D’AVOIR LU; AVERTISSEMENT
© 2019, Pinnacle Climate Technologies, Inc. Manuel d’instructions de la chaufferette à air forcé au propane NE JAMAIS LAISSER UNE CHAUFFERETTE SANS SURVEILLANCE LORSQU’ELLE BRÛLE OU QU’ELLE EST BRANCHÉE À UNE SOURCE D’ALIMENTATION. 2 MD Consignes de sécurité .................................. 2-5 Dé...
Page 3 - Dégagement minimal par rapport aux combustibles; LE PROPANE EST
© 2019, Pinnacle Climate Technologies, Inc. Manuel d’instructions de la chaufferette à air forcé au propane NE JAMAIS LAISSER UNE CHAUFFERETTE SANS SURVEILLANCE LORSQU’ELLE BRÛLE OU QU’ELLE EST BRANCHÉE À UNE SOURCE D’ALIMENTATION. 3 MD Les produits décrits dans ce manuel sont des chaufferettes à fe...
Page 4 - DANGER CONCERNANT LA QUALITÉ DE L’AIR
© 2019, Pinnacle Climate Technologies, Inc. Manuel d’instructions de la chaufferette à air forcé au propane NE JAMAIS LAISSER UNE CHAUFFERETTE SANS SURVEILLANCE LORSQU’ELLE BRÛLE OU QU’ELLE EST BRANCHÉE À UNE SOURCE D’ALIMENTATION. 4 MD – Ne pas utiliser cet appareil pour chauffer les habitations – ...
Page 5 - Pressions d’entrée : collecteur, minimum et maximum; équipé d’une fiche à trois broches (incluant la mise à la; DÉBALLAGE
© 2019, Pinnacle Climate Technologies, Inc. Manuel d’instructions de la chaufferette à air forcé au propane NE JAMAIS LAISSER UNE CHAUFFERETTE SANS SURVEILLANCE LORSQU’ELLE BRÛLE OU QU’ELLE EST BRANCHÉE À UNE SOURCE D’ALIMENTATION. 5 MD TOUJOURS installer la chaufferette de façon à ne pas l’exposer ...
Page 6 - SPÉCIFICATIONS; Modèles n°; CARACTÉRISTIQUES
© 2019, Pinnacle Climate Technologies, Inc. Manuel d’instructions de la chaufferette à air forcé au propane NE JAMAIS LAISSER UNE CHAUFFERETTE SANS SURVEILLANCE LORSQU’ELLE BRÛLE OU QU’ELLE EST BRANCHÉE À UNE SOURCE D’ALIMENTATION. 6 MD SPÉCIFICATIONS Modèles n° 40-GFA 60V-GFA 125V-GFA 150V-GFA BTU ...
Page 7 - MODE D’EMPLOI; Informations sur le propane :; ATTENTION
© 2019, Pinnacle Climate Technologies, Inc. Manuel d’instructions de la chaufferette à air forcé au propane NE JAMAIS LAISSER UNE CHAUFFERETTE SANS SURVEILLANCE LORSQU’ELLE BRÛLE OU QU’ELLE EST BRANCHÉE À UNE SOURCE D’ALIMENTATION. 7 MD MODE D’EMPLOI Informations sur le propane : Propane (GPL) Cette...
Page 8 - Vérification des fuites; entreposée dans un édifice, un garage ou dans toute
© 2019, Pinnacle Climate Technologies, Inc. Manuel d’instructions de la chaufferette à air forcé au propane NE JAMAIS LAISSER UNE CHAUFFERETTE SANS SURVEILLANCE LORSQU’ELLE BRÛLE OU QU’ELLE EST BRANCHÉE À UNE SOURCE D’ALIMENTATION. 8 MD MODE D’EMPLOI (SUITE) Instructions de pré-allumage : Raccordeme...
Page 9 - Instructions d’allumage :; Vérification de l’allumage de la chaufferette; fournir une ouverture sur de l’air frais; Ouverture minimum requise pour la ventilation
© 2019, Pinnacle Climate Technologies, Inc. Manuel d’instructions de la chaufferette à air forcé au propane NE JAMAIS LAISSER UNE CHAUFFERETTE SANS SURVEILLANCE LORSQU’ELLE BRÛLE OU QU’ELLE EST BRANCHÉE À UNE SOURCE D’ALIMENTATION. 9 MD 1 O 40-GFA XXGB-005 60-GFA / 15KW 100-GFA / 30KW 125-GFA 150-GF...
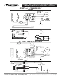
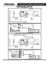
Page 10 - SCHÉMAS DE CÂBLAGE
© 2019, Pinnacle Climate Technologies, Inc. Manuel d’instructions de la chaufferette à air forcé au propane NE JAMAIS LAISSER UNE CHAUFFERETTE SANS SURVEILLANCE LORSQU’ELLE BRÛLE OU QU’ELLE EST BRANCHÉE À UNE SOURCE D’ALIMENTATION. 10 MD SCHÉMAS DE CÂBLAGE 40-GFA 60V-GFA/125V-GFA/150V-GFA THERMORUPT...
Page 11 - Problème; GUIDE DE DÉPANNAGE; TOUJOURS
© 2019, Pinnacle Climate Technologies, Inc. Manuel d’instructions de la chaufferette à air forcé au propane NE JAMAIS LAISSER UNE CHAUFFERETTE SANS SURVEILLANCE LORSQU’ELLE BRÛLE OU QU’ELLE EST BRANCHÉE À UNE SOURCE D’ALIMENTATION. 11 MD Problème Causes possibles Solution Le ventilateur ne tourne pa...
Page 12 - VUE ÉCLATÉE; de; LISTE DES PIÈCES
© 2019, Pinnacle Climate Technologies, Inc. Manuel d’instructions de la chaufferette à air forcé au propane NE JAMAIS LAISSER UNE CHAUFFERETTE SANS SURVEILLANCE LORSQU’ELLE BRÛLE OU QU’ELLE EST BRANCHÉE À UNE SOURCE D’ALIMENTATION. 12 MD 3 4 8 9 10 11 12 15 18 17 14 2 20 1 19 5 7 6 13 16 VUE ÉCLATÉE...
Page 13 - GARANTIE LIMITÉE
© 2019, Pinnacle Climate Technologies, Inc. Manuel d’instructions de la chaufferette à air forcé au propane NE JAMAIS LAISSER UNE CHAUFFERETTE SANS SURVEILLANCE LORSQU’ELLE BRÛLE OU QU’ELLE EST BRANCHÉE À UNE SOURCE D’ALIMENTATION. 13 MD GARANTIE LIMITÉE Pinnacle Climate Technologies, Inc. garantit ...