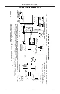
Page 3 - WIRING DIAGRAM
www.usaprocom.com 160448-01C 16 WIRING DIAGRAM 60,000 BTU/HR MODEL ONLY 160518-01A Black** or Orange**/ Negro** o Naranja**/ Noir** ou orange** L1 L2 White/Blanco/ Blanc Blue*/ Azul*/Bleu* Blue*/ Azul*/Bleu* Blue/ Azul/Bleu White/Blanco/ Blanc White/Blanco/Blanc Black/ Negro/Noir Black/Negro/Noir Bl...
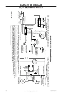
Page 6 - DIAGRAMA DE CABLEADO
www.usaprocom.com 160448-01C 38 DIAGRAMA DE CABLEADO 60,000 BTU/HR SÓLO MODELO 160518-01A Black** or Orange**/ Negro** o Naranja**/ Noir** ou orange** L1 L2 White/Blanco/ Blanc Blue*/ Azul*/Bleu* Blue*/ Azul*/Bleu* Blue/ Azul/Bleu White/Blanco/ Blanc White/Blanco/Blanc Black/ Negro/Noir Black/Negro/...
Page 7 - CHAUFFAGE
IMPORTANT : Lisez et comprenez ce guide avant d’as- sembler, d’allumer ou de réparer l’appareil de chauffage. Une mauvaise utilisation de l’appareil de chauffage peut causer des blessures graves. Conservez ce guide pour référence future. AVERTISSEMENT DE RISQUE GÉNÉRAL : Tout manquement aux précauti...
Page 8 - TABLE DES MATIÈRES; Modèles
www.usaprocom.com 160448-01C 42 TABLE DES MATIÈRES Specifications .......................................... 42 Sécurité ................................................... 43 Déballage ................................................ 45 Identification du produit ........................... 45 Théor...
Page 9 - SÉCURITÉ; Norme pour l’emmagasinage et
www.usaprocom.com 43 160448-01C SÉCURITÉ AVERTISSEMENT : Cet appareil contient ou produit des produits chimiques déterminés par l’État de Californie comme cancérigènes et pouvant causer des malfor- mations congénitales et d’autres problèmes reliés à la reproduction. AVERTISSEMENT : Danger d’incendie...
Page 11 - Figure 1 - Modèle à 30 000 BTU/H illustré; Système de contrôle automatique :; Ce; Figure 2 - Vue opérationnelle en coupe transversale
www.usaprocom.com 45 160448-01C DÉBALLAGE 1. Enlevez le matériau d’emballage ap - pliqué sur l’appareil de chauffage pour son expédition. Conservez les bouchons en plastique (sur le raccord d’entrée et l’assemblage du tuyau et du régulateur) pour l’entreposage. 2. Retirez toutes les pièces de l’emba...
Page 12 - APPROVISIONNEMENT EN PROPANE; Norme pour l'emmagasinage; ambiante; flamme nue pour rechercher une; sionnement en propane; Figure 3 - Position du détendeur
www.usaprocom.com 160448-01C 46 APPROVISIONNEMENT EN PROPANE Le gaz propane et les réservoirs de propane doivent être fournis par l'utilisateur.N'utilisez cet appareil de chauffage qu'avec un système d'approvisionnement à élimina - tion de vapeurs de propane. Consultez le chapitre 5 de la Norme pour...
Page 13 - Figure 5 - Fixation de base Pieds; coupera le gaz. Vous pouvez entendre un; PIEDS DE LA BASE (PCFA40
www.usaprocom.com 47 160448-01C VENTILATION AVERTISSEMENT : Prévoir une ouverture d’au moins 0,232 m 2 (2,5 pi 2 ) permetttant l’entrée d’air frais de l’extérieur quand l’appareil de chauffage fonctionne. Si aucune ventilation d’air frais de l’extérieur n’est fournie, un empoisonnement au monoxyde d...
Page 14 - FONCTIONNEMENT; POUR ALLUMER L'APPAREIL; Exigences des dimensions de la ral-; le gaz. Vous pouvez entendre un clic; AVERTISSEMENT : Vérifiez; Figure 7 - Automatic bouton de la valve
www.usaprocom.com 160448-01C 48 FONCTIONNEMENT AVERTISSEMENT : Lisez et comprenez les avertissements de la section Sécurité, page 43. Ils sont requis pour faire fonc- tionner cet appareil de chauffage sans danger. Respectez tous les codes locaux lors de l'utilisation de cet appareil de chauffage. PO...
Page 15 - Remarque : si l'appareil de chauffage ne; le flux de combustible. Le limiteur; POUR ARRÊTER L'APPAREIL DE; Pour; ENTREPOSAGE; Norme pour l'emmagasinage et la
www.usaprocom.com 49 160448-01C FONCTIONNEMENT Remarque : si l'appareil de chauffage ne s'allume pas, le tuyau peut contenir de l'air. Si c'est le cas, maintenez le bouton du robinet de contrôle automatique enfoncé et attendez 20 secondes. Relâchez le bouton du robinet de contrôle automatique et att...
Page 16 - Procédures d'entretien; PROCÉDURES D'ENTRETIEN; CIRCUIT ÉLECTRIQUE; grille de protection du moteur et du
www.usaprocom.com 160448-01C 50 ENTRETIEN AVERTISSEMENTS • Ne réparez jamais l'appareil de chauffage lorsqu'il est branché, connecté à la source d'approvisionnement en gaz, en marche ou brûlant. Des brûlures et des chocs élec- triques graves peuvent se produire. • Ne placez pas de matériaux combusti...
Page 17 - Figure 10 - Emplacement de la vis d'arrêt; Figure 11 - Retrait ou installation de la; VENTILATEUR
www.usaprocom.com 51 160448-01C Figure 10 - Emplacement de la vis d'arrêt Vis d'arrêt 4. Retirez les deux écrous et deux vis qui fixent la grille de protection du ventilateur au moteur avec un tourne-écrou. Retirez la grille de protection du ventilateur du moteur (voir figure 11). 5. 60 000 BTU/h Mo...
Page 18 - chauffage est débranché de la; Moteur; Figure 13 - Retrait de l'allumeur et de la
www.usaprocom.com 160448-01C 52 ALLUMEUR (PCFA40 SEULEMENT) 1. Retirez le moteur et la grille de protection du ventilateur de l'habillage de l'appareil de chauffage (voir Moteur , page 50, étapes 1 et 2). 2. Retirez le fil d'allumage noir de l'allu - meur piézo-électrique. Le fil d'allumage se trouv...
Page 19 - DÉPANNAGE; PROBLÈME OBSERVÉ; AVERTISSEMENT : Ne réparez jamais l'appareil de chauffage
www.usaprocom.com 53 160448-01C DÉPANNAGE PROBLÈME OBSERVÉ CAUSE POSSIBLE SOLUTION Le ventilateur ne tourne pas quand l'appareil de chauffage est branché. 1. Aucun courant ne se rend à l'appareil de chauffage. 2. Le ventilateur frappe l'in - térieur de l'habillage de l'appareil de chauffage. 3. Les ...
Page 20 - Ventilateur; Remarque : Utilisez uniquement des pièces; PIÈCES SOUS GARANTIE; PIÈCES DE RECHANGE
www.usaprocom.com 160448-01C 54 PROBLÈME OBSERVÉ CAUSE POSSIBLE SOLUTION L ' a p p a r e i l d e c h a u ff a g e s'éteint lorsqu'il fonctionne. 1. La température de l'air ambiant est trop élevée, ce qui provoque l'arrêt de l'appareil de chauffage par le limiteur de température. 2. Circulation d'air...
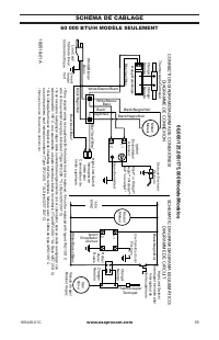
Page 21 - SCHÉMA DE CÂBLAGE
www.usaprocom.com 55 160448-01C SCHÉMA DE CÂBLAGE 60 000 BTU/H MODÈLE SEULEMENT 160518-01A Black** or Orange**/ Negro** o Naranja**/ Noir** ou orange** L1 L2 White/Blanco/ Blanc Blue*/ Azul*/Bleu* Blue*/ Azul*/Bleu* Blue/ Azul/Bleu White/Blanco/ Blanc White/Blanco/Blanc Black/ Negro/Noir Black/Negro...
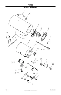
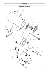
Page 23 - Pièces de rechange; DESCRIPTION
www.usaprocom.com 57 160448-01C PIÈCES MODÈLE PCFA40 Cette liste contient les pièces de rechange utilisées dans votre appareil de chauffage. Quand vous commandez des pièces, reportez-vous aux instructions de la section Pièces de rechange , à la page 54 de ce mode d’emploi. N° PART # DESCRIPTION QTÉ ...
Page 25 - Tube; PIÈCES DISPONIBLES - PAS ILLUSTRÉES
www.usaprocom.com 59 160448-01C PIÈCES MODÈLE PCFA60V Cette liste contient les pièces de rechange utilisées dans votre appareil de chauffage. Quand vous commandez des pièces, reportez-vous aux instructions de la section Pièces de rechange , à la page 54 de ce mode d’emploi. N° PART # DESCRIPTION QTÉ...
Page 26 - ENREGISTREZ VOTRE PRODUIT À WWW.USAPROCOM.COM; Nouveaux Produits - Chauffage Extérieur; Produits Reconditionnés en Usine; Conditions Communes à Tous les Garanties; GARANTIE; GARDEZ CETTE GARANTIE; Modèle (situé sur l’étiquette du produit ou de l’identification)
160448-01 Rev. C 07/15 ENREGISTREZ VOTRE PRODUIT À WWW.USAPROCOM.COM PROCOM HEATING, INC. GARANTIES LIMITÉES Nouveaux Produits - Chauffage Extérieur Garantie Standard: ProCom Heating, Inc. garantit que ce nouveau produit et de ses parties d’être exempt de vices de matériaux et de fabrication pour un...