KitchenAid KVUC600KSS - Manuels

model-name

Hotte de cuisine KitchenAid KVUC600KSS - Manuel d'utilisation, Notice en ligne au format PDF.

1 Page 1
2 Page 2
3 Page 3
4 Page 4
5 Page 5
6 Page 6
7 Page 7
8 Page 8
9 Page 9
10 Page 10
11 Page 11
12 Page 12
13 Page 13
14 Page 14
15 Page 15
16 Page 16
17 Page 17
18 Page 18
1 Page 1
2 Page 2
3 Page 3
4 Page 4
5 Page 5
6 Page 6

Résumé

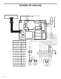
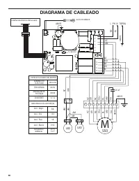
Page 1 - DIMENSIONS DU PRODUIT; VUE DE FACE; po; NUMÉRO DE MODÈLE DU PRODUIT : KVUC600KSS et KVUC606KSS; Spécifications électriques :; raccorder le cuivre à l’aluminium.

DIMENSIONS HOTTE DE CUISINIÈRE - 30 PO (76,2 CM) ET 36 PO (91,4 CM) 5 de 12 DIMENSIONS DU PRODUIT VUE DE FACE 12 po (30,5 cm) (7,9 cm) 30 po (76,2 cm) 36 po (91,4 cm) 23 po (58,4 cm) 10 po (25,4 cm) (1,0 cm) (6,5 cm) 2 9 / 16 po 7 ½ po (19,0 cm) po (74,0 cm): 30 po (76,2 cm) modèles po (89,2 cm): 36...

Page 2 - DIMENSIONS DE L’ARMOIRE; minimum; VUE ARRIÈRE

DIMENSIONS HOTTE DE CUISINIÈRE - 30 PO (76,2 CM) AND 36 PO (91,4 CM) 6 de 12 DIMENSIONS DE L’ARMOIRE 13 po (33,0 cm ) 18 po (45,7 cm) minimum Dégagement entre l’armoire supérieure et le comptoir 36 po (91,4 cm) Hauteur du comptoir 30 po (76,2 cm) ou 36 po (91,4 cm) largeur de l’ouverture de l’armoir...

Page 3 - Méthodes d’évacuation; Évacuation par le toit; rectangulaire 90° de; Décharge à travers le mur (décharge par; EXIGENCES D’ÉVACUATION; Pour un fonctionnement efficace et silencieux :

DIMENSIONS HOTTE DE CUISINIÈRE - 30 PO (76,2 CM) AND 36 PO (91,4 CM) 7 de 12 Méthodes d’évacuation Cette hotte est configurée à l’usine pour la décharge de l’air aspiré à travers le toit ou à travers un mur. Un circuit d’évacuation en conduit rectangulaire de 3  1 / 4  po x 10 po (8,3 cm x 25,4 cm) ...

KitchenAid Hottes de cuisine Manuels