Page 2 - Your safety and the safety of others are very important.; DANGER
2 TABLE OF CONTENTS TABLE DES MATIÈRES RANGE HOOD SAFETY .................................................................2INSTALLATION REQUIREMENTS .................................................4 Tools and Parts .............................................................................4Locati...
Page 3 - SÉCURITÉ DE LA HOTTE; Votre sécurité et celle des autres est très importante.; AVERTISSEMENT
18 SÉCURITÉ DE LA HOTTE Risque possible de décès ou de blessure grave si vous ne suivez pas immédiatement les instructions. Risque possible de décès ou de blessure grave si vous ne suivez pas les instructions. Tous les messages de sécurité vous diront quel est le danger potentiel et vous disent comm...
Page 4 - IMPORTANTES INSTRUCTIONS DE SÉCURITÉ; LIRE ET CONSERVER CES INSTRUCTIONS
19 IMPORTANTES INSTRUCTIONS DE SÉCURITÉ LIRE ET CONSERVER CES INSTRUCTIONS AVERTISSEMENT : POUR RÉDUIRE LE RISQUE D’INCENDIE, DE DÉCHARGE ÉLECTRIQUE OU DE BLESSURES, RESPECTER LES INSTRUCTIONS SUIVANTES : Utiliser cet appareil uniquement selon les modalités d’utilisation prévues par le fabricant. Po...
Page 5 - EXIGENCES D’INSTALLATION; Outils et pièces; Outils nécessaires; Exigences d’emplacement; Pour une installation dans une résidence mobile
20 EXIGENCES D’INSTALLATION Outils et pièces Rassembler les outils et pièces nécessaires avant d’entreprendre l’installation. Lire et observer les instructions fournies avec chacun des outils de la liste ci-dessous. Outils nécessaires ■ Niveau ■ Perceuse ■ Foret de 1 ¼ po (3 cm) ■ Foret de 3/32 po (...
Page 6 - Dimensions d’installation; Exigences d’évacuation; Pour un fonctionnement efficace et silencieux :
21 Dimensions d’installation *REMARQUE : Les cache-conduits de hotte sont réglables; on peut les ajuster en fonction de la hauteur disponible sous plafond ou soffite, selon la distance « X » entre le bas de la hotte et la surface de cuisson. Pour des plafonds de hauteur supérieure, un ensemble d’ext...
Page 7 - Calcul de la longueur du circuit d’évacuation; Exemple de circuit d’évacuation; Spécifications électriques
22 Installations d’évacuation typiques avec système de moteur de ventilateur en ligne Calcul de la longueur du circuit d’évacuation Pour calculer la longueur effective du circuit d’évacuation nécessaire, additionner les longueurs équivalentes (en pieds ou mètres) de tous les composants utilisés dans...
Page 8 - INSTRUCTIONS D’INSTALLATION; Préparation de l’emplacement
23 ■ Il est recommandé que l’installation du circuit d’évacuation soit réalisée avant celle de la hotte. ■ Avant d’effectuer des découpes, s’assurer que l’espace est suffisant sur le mur ou le plafond pour le conduit d’évacuation. ■ La hotte doit être installée à 24 po (61,0 cm) minimum des surfaces...
Page 9 - Achever la préparation; Installation de la hotte; Préparation du système de ventilation interne
24 Achever la préparation 1. Déterminer et marquer toutes les lignes de découpage nécessaires sur le mur pour le passage du circuit d’évacuation. Installer le système d’évacuation avant la hotte. Voir la section « Exigences concernant l’évacuation ». 2. Déterminer l’emplacement de passage du câble d...
Page 10 - Ensemble à deux moteurs-ventilateurs
25 A Ensemble à deux moteurs-ventilateurs 2. Glisser le rebord gauche de la plaque de montage sous le support de montage du moteur. 3. Faire passer les câbles d’alimentation et le connecteur de la hotte par le trou de droite sur la plaque de montage du moteur. 4. Pousser vers le haut le côté droit d...
Page 11 - Installation du moteur du ventilateur; Préparation du montage du système de ventilation
26 Installation du moteur du ventilateur déporté (externe) de la hotte REMARQUE : Il est nécessaire d’acheter un moteur de ventilateur intégré ou externe (déporté) avec votre hotte. Voir le point « système du moteur du ventilateur » dans la section « Accessoires ». Préparation du montage du système ...
Page 12 - Réalisation des connexions électriques du; Connexion électrique à l’intérieur du système du
27 Achever la préparation 1. Déterminer et marquer l’emplacement de toutes les lignes de découpage nécessaires pour le passage du circuit d’évacuation. IMPORTANT : Lors des opérations de découpage et de perçage dans un mur ou un plafond, veiller à ne pas endommager les câblages électriques ou canali...
Page 13 - Connexion de l’alimentation
28 8. Connecter le conducteur vert (ou jaune-vert) de liaison à la terre avec le conducteur vert/jaune (H) de liaison à la terre du boîtier de connexion avec les connecteurs de fils (homologation UL). 9. Réinstaller le couvercle et les vis du boîtier de connexion du ventilateur déporté. 10. Réinstal...
Page 14 - Installer les cache-cheminée; Installation de la section supérieure du cache-; Achever l’installation et vérifier
29 REMARQUE : Lors de l’utilisation du système du moteur du ventilateur déporté, le conducteur vert (ou vert/jaune) de liaison à la terre du conduit de câblage du système du moteur du ventilateur déporté doit être connecté au conducteur vert (ou nu) du câble d’alimentation du domicile et au conducte...
Page 15 - UTILISATION DE LA HOTTE; Commandes de la hotte
30 UTILISATION DE LA HOTTE La hotte de cuisinière est conçue pour extraire fumée, vapeurs de cuisson et odeurs de la zone de la table de cuisson. Pour des résultats optimaux, mettre la hotte en marche avant d’entreprendre une cuisson, et la laisser fonctionner pendant plusieurs minutes après une cui...
Page 16 - ENTRETIEN DE LA HOTTE; Nettoyage
31 IMPORTANT : Nettoyer fréquemment la hotte et les filtres à graisse en suivant les instructions suivantes. Réinstaller les filtres à graisse avant de faire fonctionner la hotte. Surfaces externes : Afin d’éviter d’endommager la surface externe, ne pas utiliser de tampons en laine d’acier ou de tam...
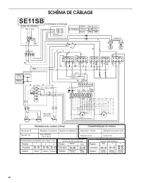
Page 17 - SCHÉMA DE CÂBLAGE; Caractéristiques du moteur
32 SCHÉMA DE CÂBLAGE SE11SB DEL DEL DEL Boîtier de connexion Neu L Terre JA -V E Commutateur à infrarouge tateur Commu- BL N R MAR BL BL BL JA BU JA BU JA 1 2 4 3 6 5 BL JA Lampes Résistance du moteur (ohms) Bleu-Rouge: 18 Bleu-Gris: 14,3 Bleu-Blanc: 21,6 (minimum) 73,4 ˚F (23 ˚C) Bleu-Noir: 9,8 (ma...
Page 18 - Au Canada; ASSISTANCE OU DÉPANNAGE
33 Avant d’appeler pour de l’assistance ou du dépannage, avoir à portée de la main la date d’achat et les numéros de modèle et de série complets de l’appareil. Ces renseignements nous aideront à mieux répondre à votre demande. Si vous avez besoin de pièces de rechange Pour commander des pièces de re...