Page 2 - TION; Contents; Maximum Duct Lengths Recommended
INSTALLATION MANUAL INSTALLA TION 9 Contents Before proceeding to the installation, check the contents of the box. If items are missing or damaged, contact the manufacturer. Make sure that the following items are included: BKDB1 Series BKDEG1 Series (1) 3¼” X 10” D AMPER ASSEMBLY * (1) 7” R OUND D U...
Page 3 - Prepare the Hood Location; EZ1 one-person installation system; If replacing a hood and plan to use
INST ALLA TION MANUAL INST ALLA TION 14 Prepare the Hood Location NOTE: Before star ting installation, read all the steps of these instructions.Use the illustration below to identify your kitchen cabinet type. EZ1 one-person installation system EZ1 installation is designed for use with kitchen cabin...
Page 4 - MANUEL D’INST; TABLE DES MA
MANUEL D’INST ALLATION TABLE DES MA TIÈRES 31 31 Sécurité . . . . . . . . . . . . . . . . . . . . . . . . . . . . . 32-33 Fonctionnement . . . . . . . . . . . . . . . . . . . . . . . 34-35 Nettoyage et entretien . . . . . . . . . . . . . . . . . . . . . 36 MoteurFiltre(s) à graissesFiltre(s) de reci...
Page 5 - SÉCURITÉ; AVERTISSEMENT; VEUILLEZ LIRE ET CONSERVER CES DIRECTIVES; INSTALLATEUR : LAISSER CE MANUEL AU PROPRIÉTAIRE.
MANUEL D’INST ALLA TION SÉCURITÉ 32 ! AVERTISSEMENT AFIN DE RÉDUIRE LES RISQUES D’INCENDIE, D’ÉLECTROCUTION OUDE BLESSURES CORPORELLES, SUIVEZ LES DIRECTIVES SUIVANTES : • N’utilisez cet appareil que de la façon prévue par le manufacturier. Si vous avez des questions, contactez le manufacturier à l’...
Page 6 - AFIN DE RÉDUIRE LES RISQUES DE FEU DE CUISINIÈRE :; ATTENTION
MANUEL D’INST ALLATION SÉCURITÉ 33 ! AVERTISSEMENT AFIN DE RÉDUIRE LES RISQUES DE FEU DE CUISINIÈRE : a) Ne jamais laisser les appareils de cuisson sans surveillance lorsqu’ils sont réglés à feu vif. Les débordements engendrent de la fumée et des déversements graisseux pouvant s’enflammer. Chauffez ...
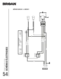
Page 7 - FONCTIONNEMENT; Fonctionnement; SÉRIES BKDB1; RAPPEL D’ENTRETIEN DES FILTRES
MANUEL D’INST ALLA TION FONCTIONNEMENT 34 Fonctionnement Toujours mettre en marche la hotte avant de commencer la cuisson afin d’établir une circulation d’air dans la cuisine. Laisser également la hotte fonctionner quelques minutes après l’arrêt de la cuisinière afin de nettoyer l’air. Cela aidera à...
Page 8 - COMMUTATEUR DE L’ÉCLAIRAGE
MANUEL D’INST ALLATION FONCTIONNEMENT 35 COMMUTATEUR DE L’ÉCLAIRAGE I Allume les lumières à BASSE intensité. • ÉTEINT les lumières. II Allume les lumières à HAUTE intensité. SÉRIE BKSA1 COMMUTATEUR DU VENTILATEUR I Active le ventilateur à BASSE vitesse. • ARRÊTE le ventilateur. II Active le ventilat...
Page 9 - NETTO; Nettoyage et entretien; MOTEUR; À éviter lors du choix du détergent :; NETTOYAGE DES SURFACES PEINTES :
MANUEL D’INST ALLA TION NETTO YAGE ET ENTRETIEN 36 Nettoyage et entretien L’entretien adéquat de la hotte préservera ses performances. MOTEUR Le moteur est lubrifié en permanence et n’a pas besoin d’être huilé. Si les roulements du moteur sont anormalement bruyants, remplacer le moteur uniquement pa...
Page 10 - Outils et accessoires recommandés pour l’installation; Pour connaître les lignes directrices de l’ADA(
MANUEL D’INST ALLATION INSTALLA TION 37 Outils et accessoires recommandés pour l’installation • Ruban à mesurer • Tournevis Phillips n° 2 • Tournevis à lame plate (pour dégager les ouvertures préamorcées) • Perceuse, foret de 1/8 po et scie cloche de 1½ po (pour marquer les repères des trous pour le...
Page 11 - Contenu; Longueurs maximales de conduit recommandées
MANUEL D’INST ALLA TION INST ALLA TION 38 Contenu Avant de procéder à l’installation, vérifier le contenu de la boîte. Si des ar ticles sont manquants ou endommagés, contacter le manufacturier. S’assurer que les ar ticles suivants sont inclus : Série BKDB1 Série BKDEG1 *** L E SAC DE PIÈCES SE TROUV...
Page 13 - Préparation de la hotte
MANUEL D’INST ALLA TION INST ALLA TION 40 Préparation de la hotte 1 ] Retirer toute présence de pellicule de plastique protectrice sur la hotte et/ou ses pièces. 2 ] Enlever les filtres à graisses en insérant un doigt dans la prise concave de chaque filtre à graisses ou en tirant sur la languette, p...
Page 14 - INSTALLATION EN RECIRCULATION SEULEMENT
MANUEL D’INST ALLATION INSTALLA TION 41 5 ] Retirer la plaque pour conduit rond de 7 po du dessus de la hotte (voir l’illustration ci-dessous). Garder les vis pour usage ultérieur. PLAQUE VIS 6 ] Retirer l’ouverture préamorcée du câble d’alimentation électrique du dessus (évacuation verticale) ou de...
Page 15 - INSTALLATION AVEC CONDUITS SEULEMENT; TRUC
MANUEL D’INST ALLA TION INST ALLA TION 42 INSTALLATION AVEC CONDUITS SEULEMENT TRUC : Glisser une petite longueur de conduit par dessus l’adaptateur/volet de 3¼ po x 10 po (pour un conduit rectangulaire) ou de 7 po rond (pour un conduit rond) et sceller le joint à l’aide de ruban adhésif d’aluminium...
Page 16 - Préparation de l’emplacement de la hotte; Système d’installation par une personne EZ1; Lors d’un remplacement d’une hotte, si vous prévoyez utiliser
MANUEL D’INST ALLATION INSTALLA TION 43 Préparation de l’emplacement de la hotte NOTE : Avant de commencer l’installation, veuillez lire toutes les étapes de cette instruction.Identifier votre type d’armoire de cuisine à l’aide de l’illustration ci-dessous. Système d’installation par une personne EZ...
Page 19 - Installation de la hotte (avec supports EZ1); Tout en retenant la hotte
MANUEL D’INST ALLA TION INST ALLA TION 46 A B D C Installation de la hotte (avec supports EZ1) 1 ] Acheminer le câble d’alimentation depuis le panneau de distribution de la maison jusqu’à l’emplacement de la hotte. 2 ] De chaque côté de la hotte, sur le dessus, se trouvent 2 paires de trous enfoncés...
Page 20 - ] Pour une armoire à fond en retrait; ] Pour une armoire à fond égal
MANUEL D’INST ALLATION INSTALLA TION 47 7 ] Pour une armoire à fond en retrait , fixer la hotte au supports EZ1 à l’aide de 4 vis à métaux n° 8-18 x 1/2 po (incluses dans le sac de pièces). Insérer 2 vis par côté, dans les fentes (tel qu’il est démontré dans les médaillons de l’illustration ci-desso...
Page 21 - Installation standard (sans supports EZ1)
MANUEL D’INST ALLA TION INST ALLA TION 48 Installation standard (sans supports EZ1) 1 ] Utiliser le diagramme approprié ci-dessous pour déterminer l’emplacement exact des coupes à effectuer pour le conduit et le fil d’alimentation électrique dans l’armoire ou le mur. Pour une installation en recircu...
Page 22 - Installation de la hotte (installation standard)
MANUEL D’INST ALLATION INSTALLA TION 49 Installation de la hotte (installation standard) 1 ] Acheminer le câble d’alimentation électrique du panneau de distribution jusqu’à l’emplacement de la hotte. Insérer le câble d’alimentation dans la hotte à travers le serre-fils installé précédemment à l’étap...
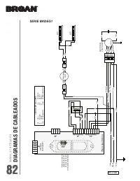
Page 23 - Branchement électrique
MANUEL D’INST ALLA TION INST ALLA TION 50 Branchement électrique ! AVERTISSEMENT Risque d’électrocution. Le raccordement électrique doit être effectué par du personnel qualifi é conformément aux codes et aux standards en vigueur. Avant d’effectuer le branchement, coupez l’alimentation électrique au ...
Page 24 - Ampoules; et; Installation du ou des filtres; Installation avec conduits seulement :; Installation en recirculation seulement :
MANUEL D’INST ALLATION INSTALLA TION 51 Ampoules (Séries BKSA1 et BKSH1 seulement) 1 ] Pour chaque ampoule, aligner les conducteurs de l’ampoule avec les petits trous situés sur le bord de l’emplacement de l’ampoule sur la hotte (voir le médaillon ci-dessus), puis installer l’ampoule en glissant ses...
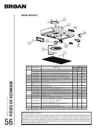
Page 26 - PIÈCES DE RECHANGE
MANUEL D’INST ALLATION PIÈCES DE RECHANGE 55 * A RTICLE NON ILLUSTRÉ . R EPÈRE Nº DE PIÈCE D ESCRIPTION Q UANTITÉ 30 PO N OIRE 30 PO I NOX . 30 PO B LANCHE 36 PO N OIRE 36 PO I NOX . 36 PO B LANCHE 1 S97020029 P LAQUE DE GRILLE DE RECIRCULATION , N OIRE ( AVEC VIS ) 1 1 S97020030 P LAQUE DE GRILLE D...
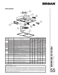
Page 28 - SÉRIE BKSH1
MANUEL D’INST ALLATION PIÈCES DE RECHANGE 57 R EPÈRE Nº DE PIÈCE D ESCRIPTION Q UANTITÉ 30 PO I NOX . 30 PO B LANCHE 30 PO N OIRE 1 S97020030 P LAQUE DE GRILLE DE RECIRCULATION , B LANCHE ( INCLUANT LES VIS ) 1 S97020031 P LAQUE DE GRILLE DE RECIRCULATION , I NOX . ( INCLUANT LES VIS ) 1 S97020029 P...
Page 29 - SÉRIE BKSA1
MANUEL D’INST ALLA TION PIÈCES DE RECHANGE 58 R EPÈRE Nº DE PIÈCE D ESCRIPTION Q UANTITÉ 30 PO I NOX . 30 PO B LANCHE 30 PO N OIRE 1 S97020029 P LAQUE DE GRILLE DE RECIRCULATION , N OIRE ( INCLUANT LES VIS ) 1 S97020030 P LAQUE DE GRILLE DE RECIRCULATION , B LANCHE ( INCLUANT LES VIS ) 1 S97020031 P...
Page 30 - GARANTIE
MANUEL D’INST ALLATION GARANTIE 59 Garantie limitée Période de garantie et exclusions : Broan NuTone LLC (la « Société ») ou Venmar Ventilation ULC et/ou son subsidiaire garantit au consommateur acheteur initial (« vous ») de son produit (le « Produit ») que celui-ci est exempt de tout vice de matér...
Page 31 - Largos maximales recommandados de conducto; Contenido
MANUAL DE INST ALACIÓN INSTALACÍON 67 67 67 * Codos estandardes con radio internal de 1 pulgada. Largos maximales recommandados de conducto para conseguir un rendimiento de 80% de evacuación de aire L ARGO MÁXIMO DE CONDUCTO DE 3¼” X 10”, HORIZONTAL L ARGO MÁXIMO DE CONDUCTO DE 3¼” X 10”, VERTICAL L...
Page 33 - Prepare la ubicación de la campana; Sistema de instalación EZ1 por una persona; Si
MANUAL DE INST ALACIÓN INST ALACÍON 72 72 72 Prepare la ubicación de la campana NOTA: antes de empezar la instalación, lea todas las etapas de estas instrucciones.Use la ilustración de abajo para reconocer su tipo de armario de cocina. Este manual cubre 2 tipos de instalación: la normal (sin soporte...