Page 3 - DÉFINITIONS DE SÉCURITÉ; PRÉCAUTION; AVIS; INSTALLATEUR: LAISSER CE MANUEL AVEC LE PROPRIÉTAIRE
©2021 Hestan Commercial Corporation 1 FR DÉFINITIONS DE SÉCURITÉ CECI INDIQUE QUE L’INOBSERVATION DE CET AVERTISSEMENT PEUT ENTRAÎNER DES BLESSURES GRAVES VOIRE MORTELLES. LISEZ ATTENTIVEMENT ET COMPLÈTEMENT CES INSTRUCTIONS AVANT D’INSTALLER OU D’UTILISER VOTRE APPAREIL AFIN DE RÉDUIRE LES RISQUES ...
Page 4 - Un message de Hestan
©2021 Hestan Commercial Corporation 2 FR Un message de Hestan Un message de Hestan La cuisine en plein air est le rêve du perfectionniste et, grâce à ce nouvel investissement, vous en êtes maintenant rapproché. Nous vous souhaitons une sincère bienvenue dans la famille Hestan. Nous avons conçu et fa...
Page 6 - TABLE DES MATIÈRES; RISQUE DE CHOC ÉLECTRIQUE
©2021 Hestan Commercial Corporation 4 FR TABLE DES MATIÈRES 5 NUMÉROS DE MODÈLE 5 PLAQUE SIGNALÉTIQUE 5 RESPECT DE LA RÉGLEMENTATION ET DES CODES EN VIGUEUR 6 PRÉCAUTIONS DE SÉCURITÉ - AVANT DE COMMENCER 8 INSTRUCTIONS POUR L’UTILISATEUR 12 NETTOYAGE ET ENTRETIEN15 DÉPANNAGE16 INSTALLATION20 INSTALL...
Page 7 - PLAQUE SIGNALÉTIQUE; modèle et le numéro de série figurant sur la plaque.; MODÈLE; RESPECT DE LA RÉGLEMENTATION ET DES CODES EN VIGUEUR; NUMÉRO DE MODÈLE
©2021 Hestan Commercial Corporation 5 FR PLAQUE SIGNALÉTIQUE La plaque signalétique donne des informations importantes sur cet appareil Hestan, telles que le numéro de modèle, le numéro de série et les caractéristiques électriques.La plaque signalétique se trouve sur le bas du tiroir.Si un entretien...
Page 8 - LA SÉCURITÉ ALIMENTAIRE; Utilisez un thermomètre pour aliments pour vérifier.; PRÉCAUTIONS DE SÉCURITÉ - AVANT DE COMMENCER
S’il est bien entretenu, cet appariel Hestan procurera un service sûr et fiable pendant de nombreuses années. Lorsqu’on se sert de cet appareil, les pratiques élémentaires suivantes en matière de sécurité doivent être adoptées.IMPORTANT: Conservez ces instructions pour l’utilisation locale des servi...
Page 10 - INSTRUCTIONS POUR L’UTILISATEUR; OUVERTURE DU TIROIR À FERMETURE DOUCE; AVANT L’UTILISATION; SYSTÈME DE CHAUFFAGE
©2021 Hestan Commercial Corporation 8 FR INSTRUCTIONS POUR L’UTILISATEUR OUVERTURE DU TIROIR À FERMETURE DOUCE OUVERTURE DU TIROIR À FERMETURE DOUCE Pour ouvrir le tiroir, saisissez la poignée et tirez le tiroir. FERMER LE TIROIR FERMER LE TIROIR Pour fermer le tiroir, poussez-le doucement jusqu’à c...
Page 11 - COMMANDES ET INDICATEURS; TEMPS DE CHAUFFAGE
©2021 Hestan Commercial Corporation 9 FR INSTRUCTIONS POUR L’UTILISATEUR (suite) COMMANDES ET INDICATEURS COMMANDES ET INDICATEURS Le tiroir-réchaud dispose d’une commande numérique avec un affichage de l’heure / température. Il y a 4 températures prédéfinies et 5 intervalles de temps comme détaillé...
Page 12 - DÉCONGÉLATION; CUISSON LENTE
©2021 Hestan Commercial Corporation 10 FR INSTRUCTIONS POUR L’UTILISATEUR (suite) DÉCONGÉLATION DÉCONGÉLATION Il est possible de décongeler des aliments dans le tiroir chauffant, mais un réglage à basse température de 100 ou 125°F [38 ou 52°C] est recommandé. Assurez-vous de placer votre aliment sur...
Page 13 - PROCÉDURE; EXEMPLE DE PLAT; Petites tranches de viande
©2021 Hestan Commercial Corporation 11 FR INSTRUCTIONS POUR L’UTILISATEUR (suite) PROCÉDURE PROCÉDURE 1. Préchauffez le tiroir chauffant avec le plat choisi à 200°F [93°C] pendant 15 minutes.2. Faites chauffer du beurre ou de l’huile dans une casserole. Faites bien dorer la viande pendant le temps i...
Page 14 - NETTOYAGE ET ENTRETIEN; GLISSIÈRES DU TIROIR
©2021 Hestan Commercial Corporation 12 FR NETTOYAGE ET ENTRETIEN GLISSIÈRES DU TIROIR GLISSIÈRES DU TIROIR Les glissières du tiroir permettent d’ouvrir complètement le tiroir pour un nettoyage plus facile. Le tiroir peut également être complètement retiré pour le nettoyage ou pour remplacer l’éclair...
Page 15 - NETTOYAGE; SURFACE AVANT ET PANNEAU DE COMMANDE; REMPLACEMENT D’UNE AMPOULE DE LUMIÈRE DE TIROIR; vous au service clientèle de Hestan.
©2021 Hestan Commercial Corporation 13 FR NETTOYAGE ET ENTRETIEN (suite) NETTOYAGE NETTOYAGE Le nettoyage représente généralement le seul type d’entretien nécessaire. Avant de commencer le nettoyage, débranchez l’appareil du réseau. Retirez la fiche des prises ou désactivez le circuit d’alimentation...
Page 16 - POUR REMPLACER UNE AMPOULE; DÉCOUPURE
©2021 Hestan Commercial Corporation 14 FR NETTOYAGE ET ENTRETIEN (suite) POUR REMPLACER UNE AMPOULE POUR REMPLACER UNE AMPOULE 1. ASSUREZ-VOUS QUE LE COURANT EST COUPÉ! Débranchez l’appareil ou mettez le disjoncteur hors tension. ASSUREZ-VOUS QUE LA LAMPE EST FROID. La lentille et / ou l’ampoule cha...
Page 17 - DÉPANNAGE; SI LE TIROIR N’EST PAS ASSEZ CHAUD
©2021 Hestan Commercial Corporation 15 FR DÉPANNAGE Les réparations ne doivent être effectuées que par un personnel spécialisé et qualifié. Tout travail de réparation non effectué par du personnel professionnel peut causer des dommages à l’appareil pour lesquels Hestan ne sera pas responsable.Les pr...
Page 18 - AVANT DE COMMENCER; soigneusement suivis à tout moment.
©2021 Hestan Commercial Corporation 16 FR INSTALLATION AVANT DE COMMENCER AVANT DE COMMENCER IMPORTANT: Conservez ces instructions pour l’utilisation de l’inspecteur électrique local.INSTALLATEUR: S’il vous plaît laissez ce manuel avec le propriétaire pour référence future.PROPRIÉTAIRE: S’il vous pl...
Page 19 - EXIGENCES D’ALIMENTATION; Puissance; CHOIX DE L’EMPLACEMENT DU TIROIR
©2021 Hestan Commercial Corporation 17 FR INSTALLATION (suite) EXIGENCES D’ALIMENTATION EXIGENCES D’ALIMENTATION Cet appareil est conçu pour utiliser une prise mise à la terre, 120 VCA monophasé, 60 Hz, avec un courant nominal comme indiqué dans la liste des numéros de modèle à la page 5. Lorsqu’il ...
Page 20 - DIMENSIONS DU PRODUIT
©2021 Hestan Commercial Corporation 18 FR DÉCOUPE DE TIROIR CHAUFFANT EMPLACEMENTS ÉLECTRIQUES OUVERTURE DU CABINET ADJACENT 9 14 36 po REF. po 28 16 po 24po 7 [72.2 cm] [61 cm] [23.5 cm] [91.4 cm] Installation extérieure typique. INSTALLATION (suite) 10-3/8" [ 26.4 cm] 29-5/8” to 29-7/8" [ ...
Page 21 - PLACER LE TIROIR
©2021 Hestan Commercial Corporation 19 FR INSTALLATION (suite) Installation intérieure typique sous un four mural. TROUS POUR CADRE DE MONTAGE PLACER LE TIROIR PLACER LE TIROIR REMARQUE: L’unité est lourde et nécessite au moins deux personnes ou un équipement approprié pour se déplacer. Vérifiez qu’...
Page 22 - VUE ARRIÈRE; SPÉCIFICATIONS DU PANNEAU PERSONNALISÉ:
©2021 Hestan Commercial Corporation 20 FR CL CL 3 1 4 po [82.6] 11 64 po [4.3] POUR TUBE OPTIQUE 2 39 64 po [66.3] X [11] PROF. 8 EMPL. 10 13 32 po [264.3] 29 27 32 po [758] 3 1 4 po 1 9 32 po [32.6] 1 61 64 VUE ARRIÈRE REMARQUE: LES DIMENSIONS EN [ ] SONT EN mm. [82.6] po [49.6] 7 16 po TROUS PILOT...
Page 23 - FIXATION DE PANNEAU PERSONNALISÉ; CADRE; au besoin, mais soyez prudent car le matériau optique est fragile.
©2021 Hestan Commercial Corporation 21 FR INSTALLATION (suite) FIXATION DE PANNEAU PERSONNALISÉ FIXATION DE PANNEAU PERSONNALISÉ 1. Il peut être plus facile de retirer le tiroir de l’unité (voir page 12). Retirez 8 vis du haut et du bas du cadre spécial comme indiqué ci-dessous. Cela détachera le ca...
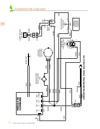
Page 24 - SCHÉMAS DE CÂBLAGE; MODULE DE COMMANDE
©2021 Hestan Commercial Corporation 22 FR SCHÉMAS DE CÂBLAGE 2 1 2 1 2 1 2 1 PRI 5 3 2 1 SEC 10 8 6 SONDE NTC MODULE DE COMMANDE VENT. NOIR NOIR ÉLÉMENT CHAUFFAGE 120V, 914W LAMPE DE FOUR 12V, 20W XFMR 40VA NOIR BLANC NOIR BLANC N/C J2 N NOIR L N/C TIROIR POSITION OUVERTE MONTRÉ VENT. DE CONVECTION ...
Page 25 - ÉLÉMENTS COUVERTS PAR LA PRÉSENTE GARANTIE LIMITÉE; MARCHE À SUIVRE POUR UNE RÉPARATION AU TITRE DE LA GARANTIE; PIÈCES ET SERVICE
©2021 Hestan Commercial Corporation 23 FR SERVICE Toutes les réparations dans le cadre ou en dehors de la garantie doivent être effectuées par du personnel d’entretien qualifié. Pour localiser un réparateur agréé dans la région, s’adresser au concessionnaire Hestan, au représentant local ou à l’usin...
Page 26 - GARANTIE LIMITÉE
©2021 Hestan Commercial Corporation 24 FR (Suite à la page suivante) ALLONGEMENTS AU-DELÀ DE LA PÉRIODE DE GARANTIE LIMITÉE D’UN AN: ALLONGEMENTS AU-DELÀ DE LA PÉRIODE DE GARANTIE LIMITÉE D’UN AN: En plus de la Garantie limitée d’un an, les composants qui suivent bénéficient d’un prolongement de la ...