DCS WD1-30-SSOD - Manuel d'utilisation

DCS WD1-30-SSOD

Tiroir chauffant DCS WD1-30-SSOD - Manuel d'utilisation, à lire gratuitement en ligne au format PDF. Nous espérons que cela vous aidera à résoudre toutes les questions que vous pourriez avoir. Si vous avez encore des questions, contactez-nous via le formulaire de contact.

1 Page 1
2 Page 2
3 Page 3
4 Page 4
5 Page 5
6 Page 6
7 Page 7
8 Page 8
9 Page 9
10 Page 10
11 Page 11
12 Page 12
13 Page 13
14 Page 14
15 Page 15
16 Page 16
17 Page 17
18 Page 18
19 Page 19
20 Page 20
21 Page 21
22 Page 22
23 Page 23
Page: / 23

Table des matières:

  • Page 4 – A L’INTENTION DE NOS CLIENTS; AVERTISSEMENT; VEUILLEZ CONSERVER CE MANUEL À TITRE DE RÉFÉRENCE.
  • Page 5 – TABLE DES MATIÉRES
  • Page 6 – MESURES DE SÉCURITÉ ET DE PRÉCAUTION; V E U I L L E Z L I R E E T B I E N A S S I M I L E R C E S C O N S I G N E S
  • Page 8 – P R I È R E D E C O N S E R V E R C E S I N S T R U C T I O N S; PRÉCAUTIONS IMPORTANTE
  • Page 9 – CARACTÉRISTIQUES DU CHAUFFE-PLATS
  • Page 10 – INSTRUCTIONS DE MONTAGE; I N S T A L L A T I O N F I E R; D I M E N S I O N S D E S D E C O U P E S
  • Page 11 – I N S T A L L A T I O N E N C A S T R E E
  • Page 12 – I N S T A L L A T I O N E N C A S T R É E
  • Page 15 – ENTRETIEN ET UTILISATION; R É G L A G E S D E T E M P É R A T U R E; MISE EN GARDE; S É L E C T E U R D E T E M P É R A T U R E :
  • Page 16 – N E T T O Y A G E D U C H A U F F E - P L A T S
  • Page 17 – R E T R A I T D U C H A U F F E - P L A T S
  • Page 18 – R E P L A C E M E N T D U T I R O I R
  • Page 19 – RÉGLAGES DE TEMPÉRATURE; T E M P É R A T U R E S S U G G É R É E S P O U R G A R D E R L E S A L I M E N T S C H A U D S
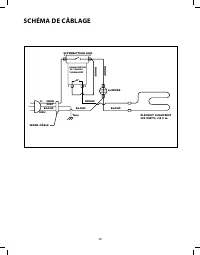
  • Page 20 – SCHÉMA DE CÂBLAGE
  • Page 21 – P O U R L’O B T E N T I O N D E S E R V I C E :
Téléchargement du manuel

US CA

Installation instructions

and

User guide

Professional Outdoor

Warming Drawer

WD1-30-SSOD models

Instructions d’installation

et

Guide d’utilisation

Professional extérieur

réchauffement tiroir

Modèles WD1-30-SSOD

„Téléchargement du manuel“ signifie que vous devez attendre que le fichier soit complètement chargé avant de pouvoir le lire en ligne. Certains manuels sont très volumineux, et le temps de chargement dépend de la vitesse de votre connexion Internet.

Résumé

Page 4 - A L’INTENTION DE NOS CLIENTS; AVERTISSEMENT; VEUILLEZ CONSERVER CE MANUEL À TITRE DE RÉFÉRENCE.

20 A L’INTENTION DE NOS CLIENTS Nous vous remercions d’avoir choisi ce chauffe-plats DCS. Nous avons conçu ce Manuel d’utilisation et d’entretien pour expliquer les fonctions uniques de cet appareil. Il contient des informs extrêmement utiles sur la façon cor- recte de faire fonctionner votre nouvea...

Page 5 - TABLE DES MATIÉRES

22 21 TABLE DES MATIÉRES M E S U R E S D E S É C U R I T É E T D E P R É C A U T I O N 22 C A R A C T E R I S T I Q U E S D U C H A U F F E - P L A T S 25 I N S T R U C T I O N S D E M O N T A G E Specifications 26 Montage et installation 29-30 E N T R E T I E N E T U T I L I S A T I O N Reglages de...

Page 6 - MESURES DE SÉCURITÉ ET DE PRÉCAUTION; V E U I L L E Z L I R E E T B I E N A S S I M I L E R C E S C O N S I G N E S

22 MESURES DE SÉCURITÉ ET DE PRÉCAUTION V E U I L L E Z L I R E E T B I E N A S S I M I L E R C E S C O N S I G N E S n Veuillez lire attentivement ce manuel d’utilisation et d’entretien avant d’utiliser votre nouvel appareil. Ceci vous permettra de réduire les risques d’incendie, de chocs électriqu...