Broan E6036S - Manuel d'utilisation

Broan E6036S

Hotte de cuisine Broan E6036S - Manuel d'utilisation, à lire gratuitement en ligne au format PDF. Nous espérons que cela vous aidera à résoudre toutes les questions que vous pourriez avoir. Si vous avez encore des questions, contactez-nous via le formulaire de contact.

1 Page 1
2 Page 2
3 Page 3
4 Page 4
5 Page 5
6 Page 6
7 Page 7
8 Page 8
9 Page 9
10 Page 10
11 Page 11
12 Page 12
13 Page 13
14 Page 14
15 Page 15
16 Page 16
17 Page 17
Page: / 17

Table des matières:

  • Page 1 – CONÇUE UNIQUEMENT POUR LA CUISSON DOMESTIQUE; INSTALLATEUR : LAISSER CE MANUEL AU PROPRIÉTAIRE.; LIRE ET CONSERVER CES DIRECTIVES
  • Page 3 – - SYSTÈME DE HOTTE DE CUISINIÈRE
  • Page 5 – SÉLECTIONNER L’OPTION VENTILATEUR ET LE TYPE D’INSTALLATION
  • Page 6 – DISTANCE MINIMALE ET MAXIMALE; AVERTISSEMENT
  • Page 7 – PRÉPARER L’INSTALLATION; INSTALLER LE DOSSERET
  • Page 8 – CHOISIR L’OUVERTURE; RETIRER LES FILTRES ET LA GOUTTIÈRE
  • Page 9 – INSTALLATION À ÉVACUATION HORIZONTALE
  • Page 10 – INSTALLER LE KIT DE RECIRCULATION DE SÉRIE ANKE60; (INSTALLATION EN RECIRCULATION SEULEMENT); INSTALLER LA LISIÈRE DE BOIS; ATTENTION
  • Page 11 – INSTALLER LA HOTTE
  • Page 12 – REMETTRE EN PLACE LA GOUTTIÈRE ET LES FILTRES À CHICANE; INSTALLER LES AMPOULES
  • Page 14 – ÉCLAIRAGE DE LA SURFACE DE CUISSON (HALOGÈNE); VENTILATEUR; GARANTIE
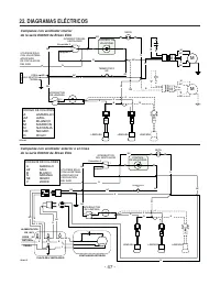
  • Page 15 – SCHÉMAS ÉLECTRIQUES
  • Page 16 – PIÈCES DE RECHANGE
Téléchargement du manuel

CONÇUE UNIQUEMENT POUR LA CUISSON DOMESTIQUE

INSTALLATEUR : LAISSER CE MANUEL AU PROPRIÉTAIRE.

PROPRIÉTAIRE : DIRECTIVES D’UTILISATION ET D’ENTRETIEN

EN PAGES 29 et 30.

LIRE ET CONSERVER CES DIRECTIVES

!

!

SÉRIE E60000

Broan-NuTone LLC; Hartford, Wisconsin www.broan.com 800 558-1711
Broan-NuTone Canada Inc.; Mississauga, Ontario www.broan.ca 877 896-1119

ENREGISTREZ VOTRE PRODUIT EN LIGNE À : www.broan.com/register

SV08340 rév. E

HB007

3

GUIDE D’INSTALLATION

„Téléchargement du manuel“ signifie que vous devez attendre que le fichier soit complètement chargé avant de pouvoir le lire en ligne. Certains manuels sont très volumineux, et le temps de chargement dépend de la vitesse de votre connexion Internet.

Résumé

Page 1 - CONÇUE UNIQUEMENT POUR LA CUISSON DOMESTIQUE; INSTALLATEUR : LAISSER CE MANUEL AU PROPRIÉTAIRE.; LIRE ET CONSERVER CES DIRECTIVES

CONÇUE UNIQUEMENT POUR LA CUISSON DOMESTIQUE INSTALLATEUR : LAISSER CE MANUEL AU PROPRIÉTAIRE. PROPRIÉTAIRE : DIRECTIVES D’UTILISATION ET D’ENTRETIEN EN PAGES 29 et 30. LIRE ET CONSERVER CES DIRECTIVES ! ! SÉRIE E60000 Broan-NuTone LLC; Hartford, Wisconsin www.broan.com 800 558-1711Broan-NuTone Cana...

Page 3 - - SYSTÈME DE HOTTE DE CUISINIÈRE

- 19 - HL0099 DOSSERETSÉRIE RMP (R ECOUVREMENT DE MUR EN ACIER INOXYDABLE AVEC SUPPORT ASSIETTES . O PTIONNEL ) HOTTE SÉRIE E60000 KIT DE RECIRCULATION OPTIONNEL SÉRIE ANKE60 - SYSTÈME DE HOTTE DE CUISINIÈRE SÉRIE E60000 - VENTILATEURS INTÉRIEURS M ODÈLE 410 (C ONDUIT 10 PO ROND — SECTIONS 2 PI ) M ...

Page 5 - SÉLECTIONNER L’OPTION VENTILATEUR ET LE TYPE D’INSTALLATION

- 21 - 1. SÉLECTIONNER L’OPTION VENTILATEUR ET LE TYPE D’INSTALLATION 12 po HH00 88 F CONDUIT ROND7 po OU 8 po OU RECTANGULAIRE 3 ¼ po x 10 po CAPUCHON DE TOIT COUDE ROND 7 po OU 8 po OU RECTANGULAIRE 3 ¼ po x 10 po DE 24 po À 3 0 po AU-DE SS U S DE LA S URFACE DE CUI SS ON CAPUCHON DE MUR HOTTE CHE...

Autres modèles de hottes de cuisine Broan

Tous les hottes de cuisine Broan